lemon-mirror:
Home >> Infiniti >> 2012 >> G25 Base >> Repair and Diagnosis >> External Pages >> Different car >> Section 20 (Brake Control System) >> System Description >> System >> Schematic

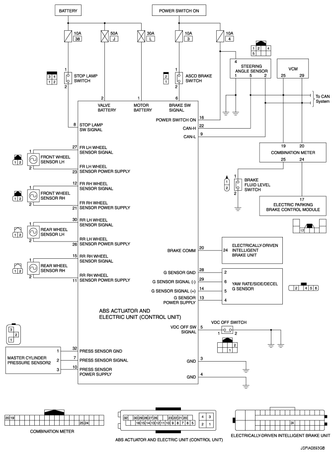
System Description: System: Schematic

WARNING: This page is about a different car, the 2011 Nissan Leaf. However, it is still accessible from the selected car via links, so may be relevant.
Fig 1: ABS Actuator And Electric Unit (Control Unit) Schematic
G07086913Courtesy of NISSAN MOTOR CO., U.S.A.