lemon-mirror:
Home >> Infiniti >> 2013 >> G37 Base >> Repair and Diagnosis >> Electrical >> Body Electrical >> Power Control System (IPDM/Er) (Convertible) >> System Description >> Relay Control System >> System Diagram

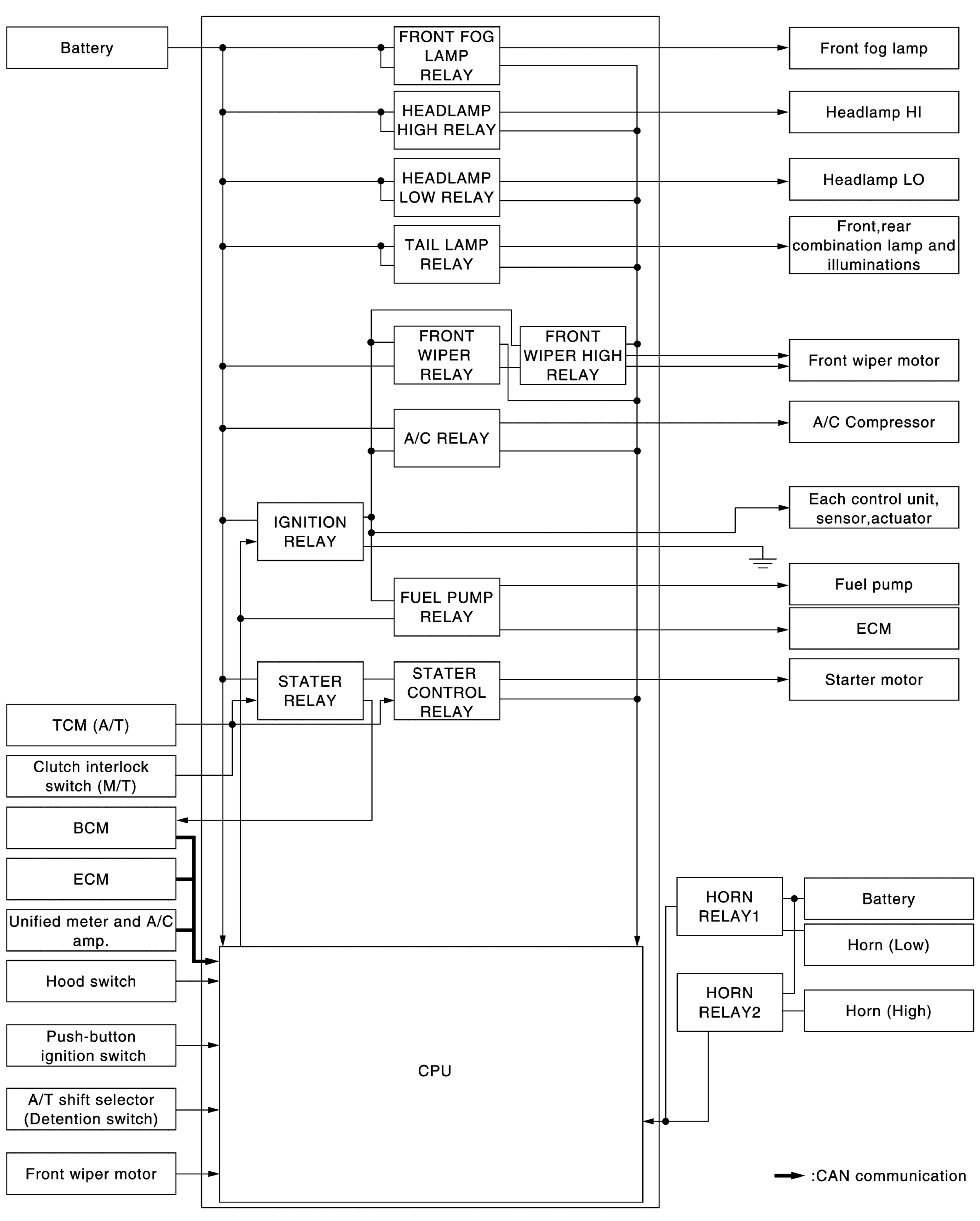
System Diagram

Fig 1: Relay Control System Diagram
G08239042Courtesy of NISSAN NORTH AMERICA, INC.