lemon-mirror:
Home >> Infiniti >> 2013 >> M56 Base >> Repair and Diagnosis >> Engine Performance >> Testing & Diagnosis >> Engine Control System (Introduction) >> System Description >> System >> Engine Control System >> ENGINE CONTROL SYSTEM: System Diagram

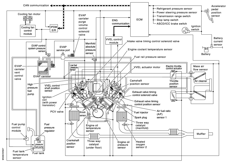
ENGINE CONTROL SYSTEM: System Diagram

Fig 1: Engine Control System Diagram
G08897007Courtesy of NISSAN NORTH AMERICA, INC.