 |
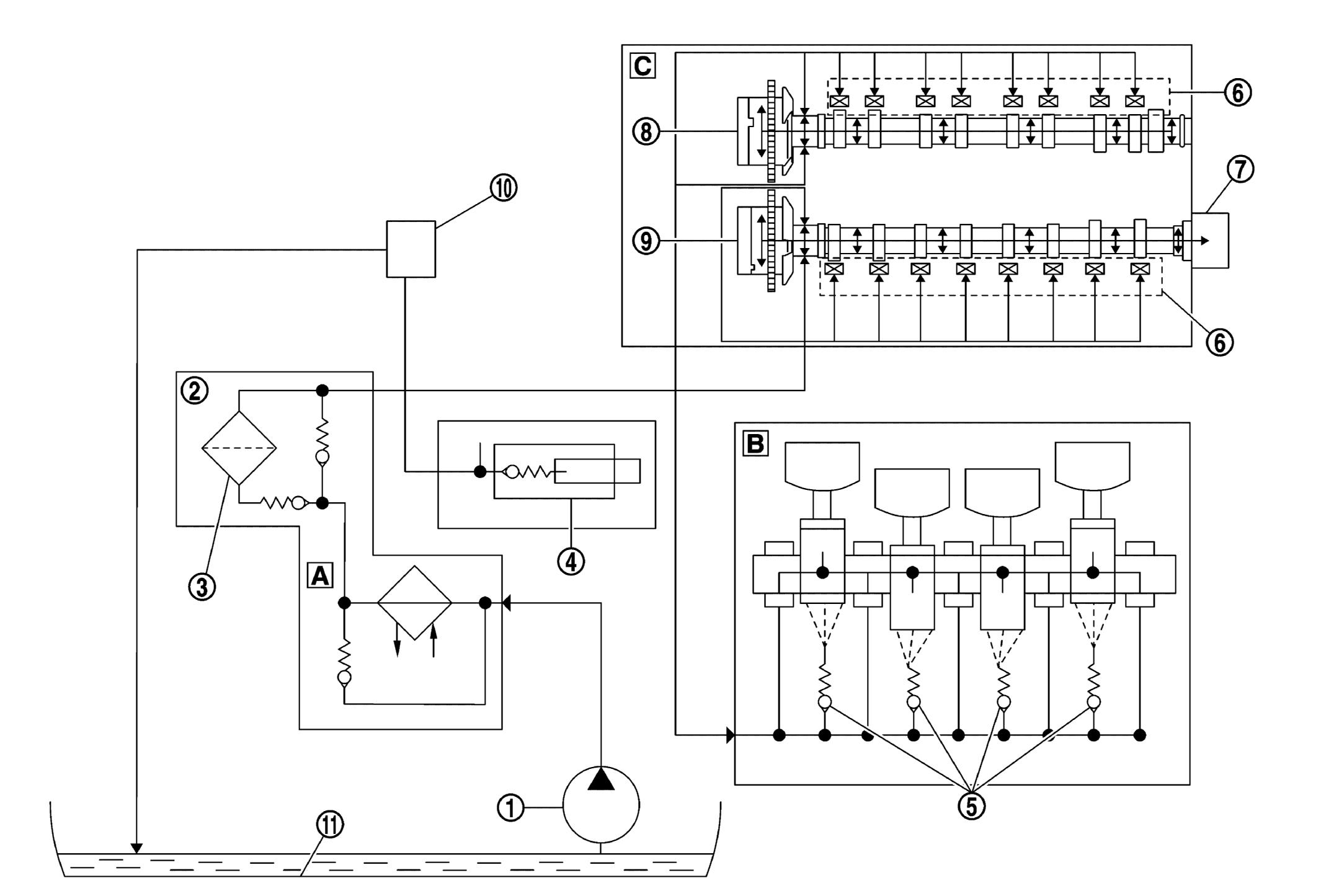
Oil pump |
 |
Oil filter housing |
 |
Oil filter |
 |
Chain tensioner |
 |
Oil spray nozzles |
 |
Hydraulic valve clearance compensation |
 |
Vacuum pump |
 |
Intake camshaft adjuster |
 |
Exhaust camshaft adjuster |
 |
Turbocharger |
 |
Oil pan |
|
|
 |
Engine oil / coolant heat exchanger |
 |
Cylinder block |
 |
Cylinder head |