lemon-mirror:
Home >> Infiniti >> 2017 >> QX60 Base, FWD >> Repair and Diagnosis >> Engine Performance >> System >> Engine Control System (Introduction) (Except Hybrid) >> System Description >> System >> Engine Control System >> System Description >> System Diagram

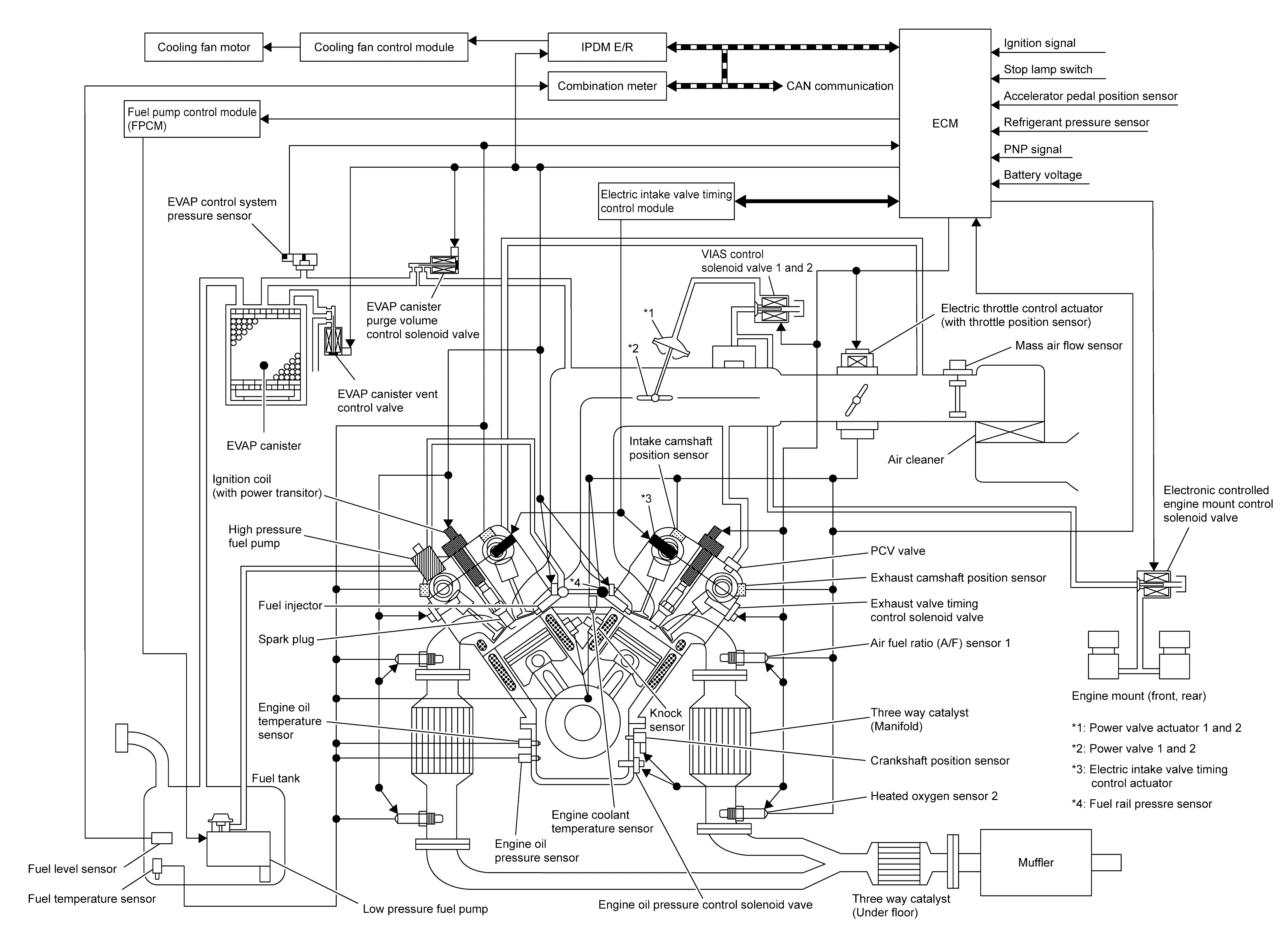
System Diagram

GNSJSBIB0976GB-976Courtesy of NISSAN NORTH AMERICA, INC.