lemon-mirror:
Home >> Infiniti >> 2018 >> QX30 Base >> Repair and Diagnosis >> Engine Mechanical >> Engine Lubrication System >> System Description >> Description >> Engine Lubrication System Schematic

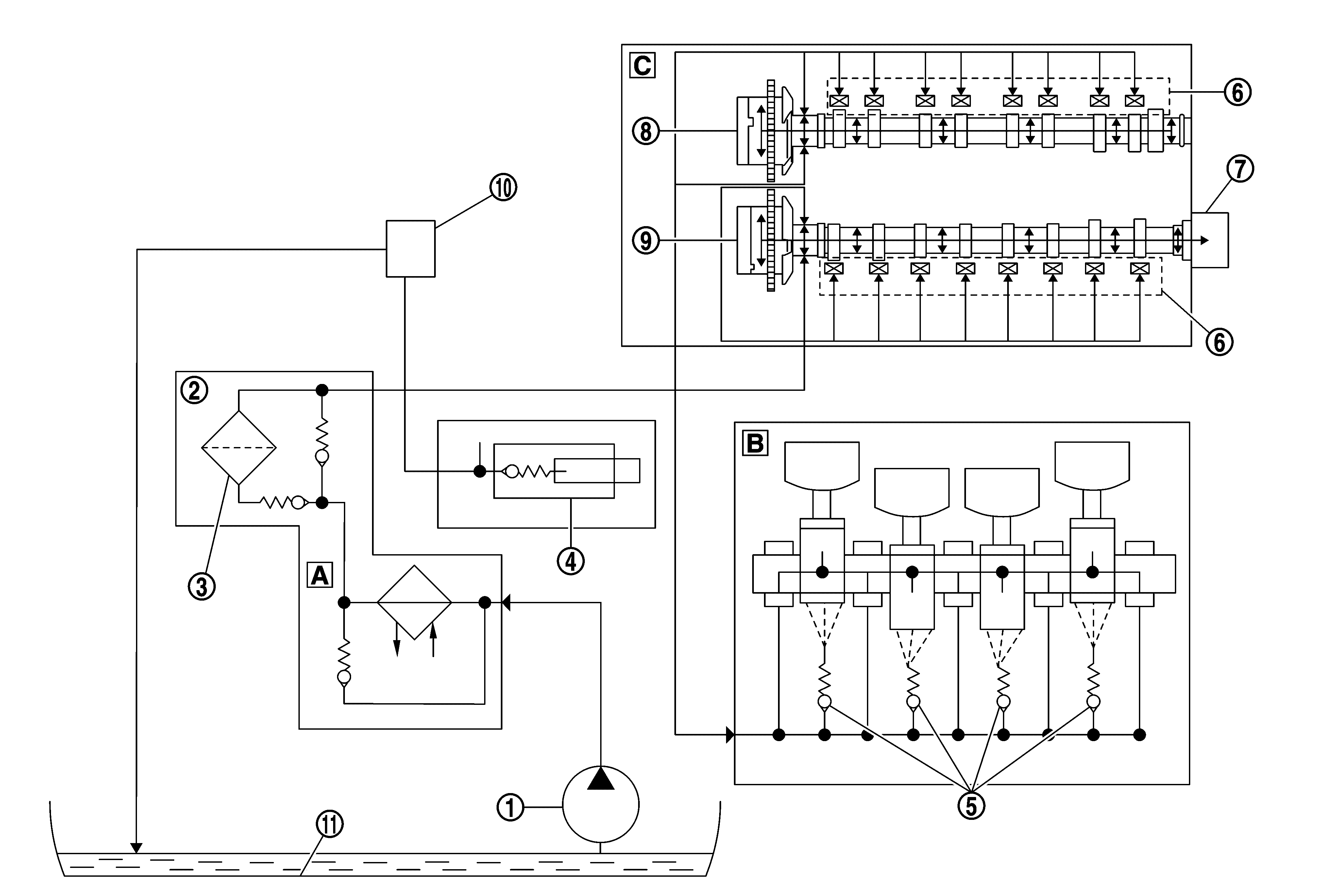
Engine Lubrication System Schematic

GNSJSBIA9783Z-783Courtesy of NISSAN NORTH AMERICA, INC.

SYMBOL

Oil pump

SYMBOL

Oil filter housing

SYMBOL

Oil filter

SYMBOL

Chain tensioner

SYMBOL

Oil spray nozzles

SYMBOL

Hydraulic valve clearance compensation

SYMBOL

Vacuum pump

SYMBOL

Intake camshaft adjuster

SYMBOL

Exhaust camshaft adjuster

SYMBOL

Turbocharger

SYMBOL

Oil pan

SYMBOL

Engine oil / coolant heat exchanger

SYMBOL

Cylinder block

SYMBOL

Cylinder head