lemon-mirror:
Home >> Isuzu >> 1985 >> Impulse 2.0 F, Standard >> Repair and Diagnosis >> Engine Performance >> System >> I-TEC Control System >> Wiring Diagrams

Wiring Diagrams

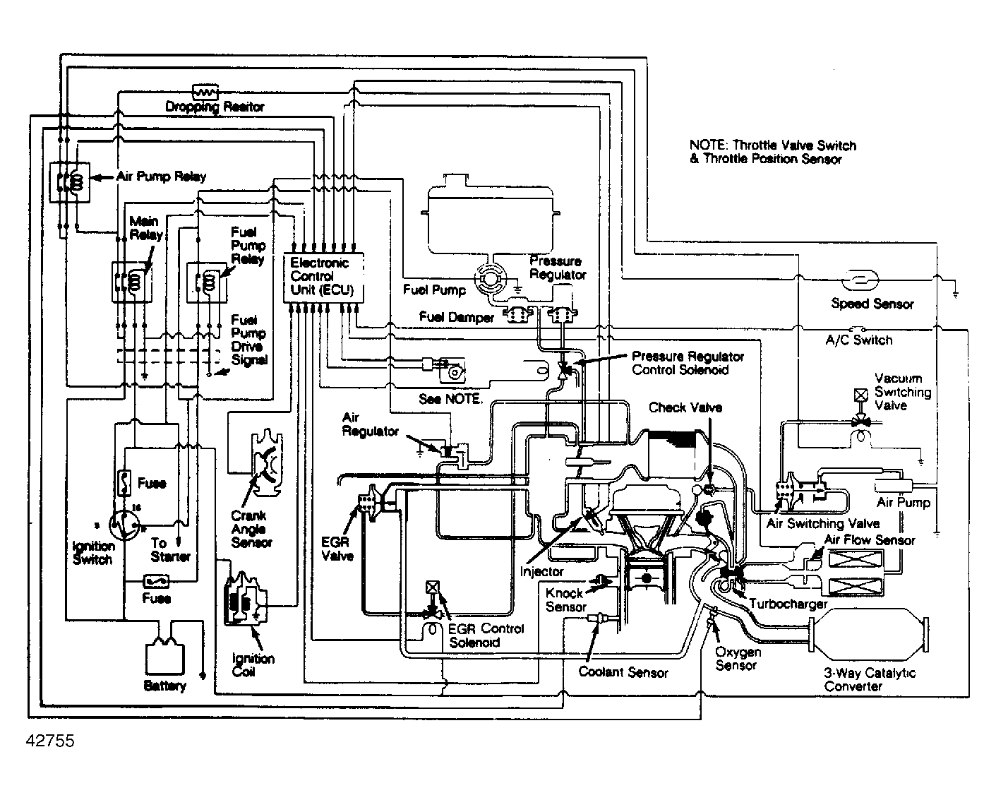
Fig 1: Impulse (I-TEC) Wiring Diagram (Turbo Models)
G42755
Fig 2: Impulse (I-TEC) Wiring Diagram (Exc. Turbo Models)
G42756