lemon-mirror:
Home >> Isuzu >> 1988 >> I-Mark LS >> Repair and Diagnosis >> Engine Performance >> Ignition System >> Ignition System - NIPPONDENSO >> Operation

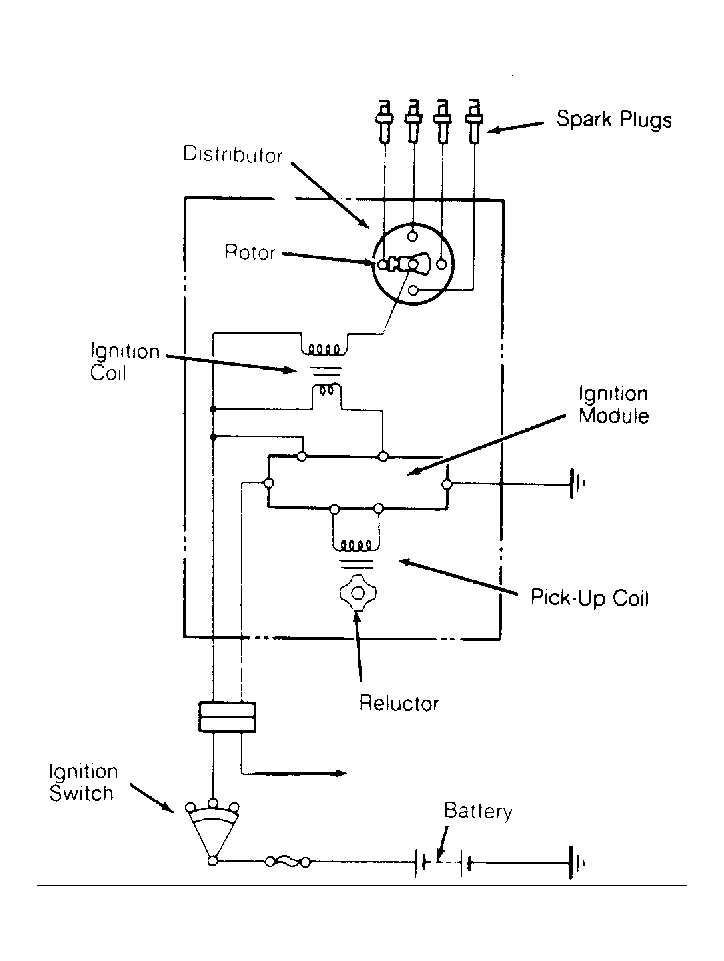
Ignition System - NIPPONDENSO: Operation

As distributor shaft turns reluctor, reluctor teeth (one for each cylinder) pass magnetic pick-up coil assembly. As air gap changes with approach and pass of each reluctor tooth, magnetic field varies creating a signal in pick-up coil assembly.

Ignition module senses this signal and turns ignition coil primary circuit on and off. This causes magnetic field in coil primary winding to collapse, resulting in a voltage surge in secondary winding.

Fig 1: Wiring Schematic of I-Mark (Non-Turbo Models)
G94268Courtesy of ISUZU MOTOR CO.