lemon-mirror:
Home >> Isuzu >> 2002 >> Axiom Base, RWD >> Repair and Diagnosis >> Electrical >> Charging Systems >> Generators & Regulators >> Bench Testing >> Ic Regulator Assembly >> Notes

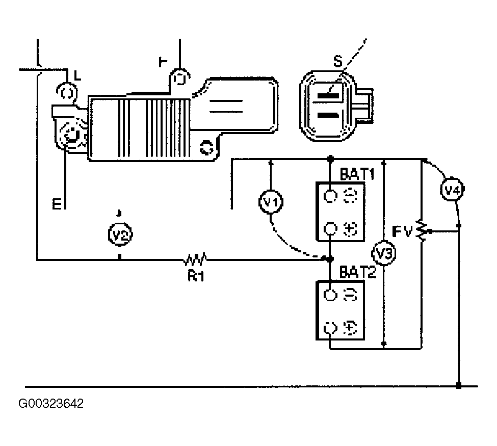
Ic Regulator Assembly: Notes

Connect a variable resistor, two 12 V batteries, a fixed resistor, and a voltmeter to the IC regulator for the following testing. See Fig 1 .

Fig 1: Identifying IC Regulator Assembly Testing Set-Up
G00323642Courtesy of ISUZU MOTOR CO.