lemon-mirror:
Home >> Isuzu >> 2003 >> Rodeo LS, 2.2 D >> Repair and Diagnosis >> Brakes >> Brakes Control Systems >> Brake Control System >> General Description >> Functional Description >> Normal Braking

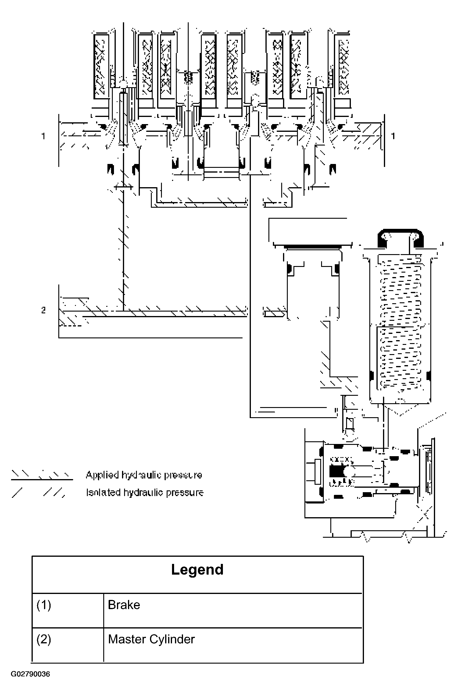
Normal Braking

During normal (non anti-lock) braking, the solenoid valves has current flow. The dump valve is closed and the isolation valve is opened due to spring force.

Brake fluid travels through the center of the isolation valve (normally open) around the dump valve (normally closed) and then to the brake pistons.

Fig 1: Identifying Normal Braking
G02790036Courtesy of ISUZU MOTOR CO.