lemon-mirror:
Home >> Jeep >> 1986 >> Pickup J20 >> Repair and Diagnosis >> Engine Performance >> Ignition System >> Ignition System - Solid State >> Operation >> Distributor

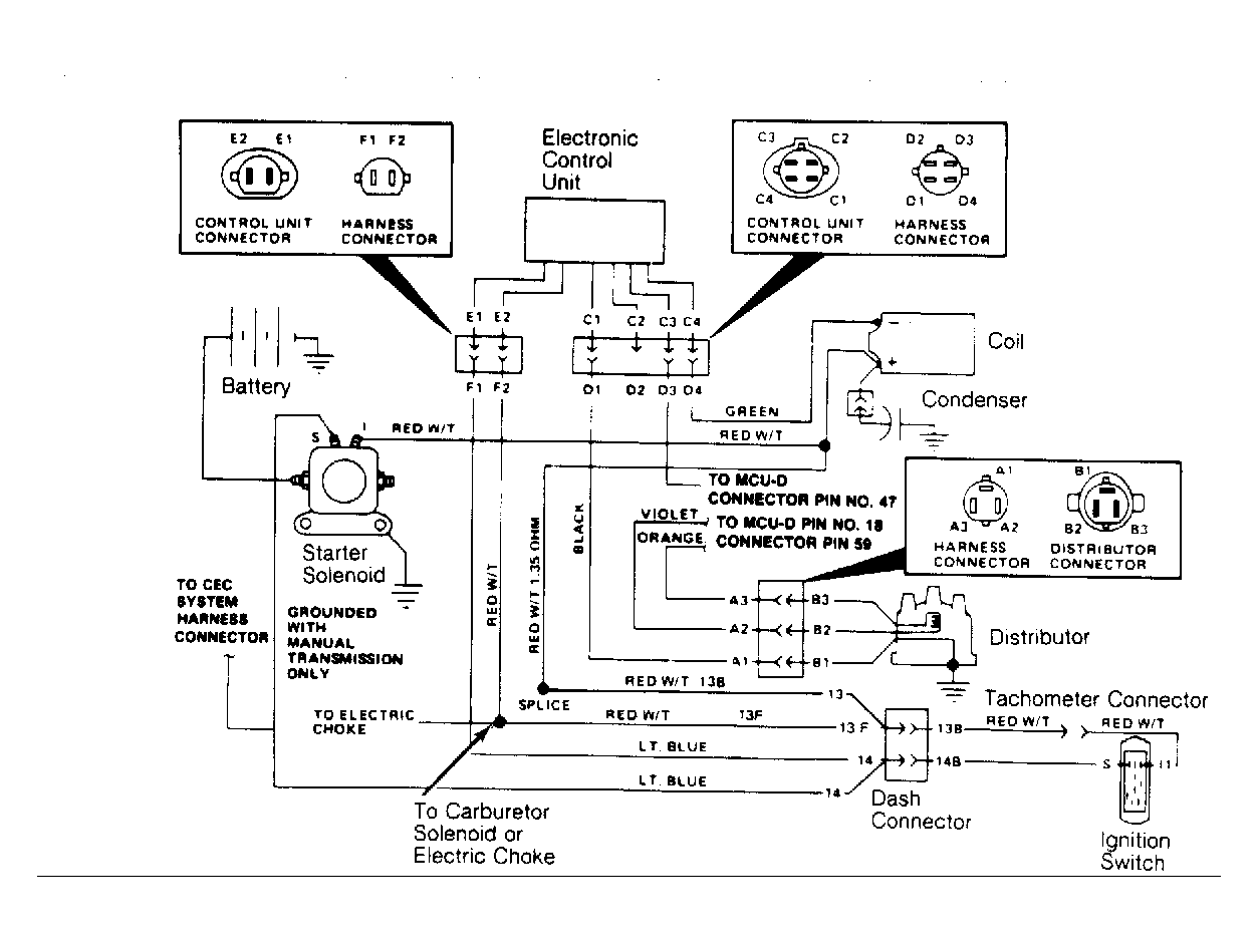
Ignition System - Solid State: Operation: Distributor

Distributor components are divided into 3 groups. The pick-up coil and trigger wheel utilize and regulate primary ignition. The distributor cap and rotor receive and direct secondary ignition. The spark advance system adjust initial timing to compensate for non-changing fuel burn time.

Fig 1: Jeep Solid State Ignition (SSI) System Circuit Diagram
G16046

There are no contacting surfaces between the trigger wheel and pick-up coil. Dwell is not adjustable and is controlled electronically.

Centrifugal advance is controlled by engine speed. Vacuum advance is controlled by carburetor ported vacuum supplied to the distributor vacuum advance unit.