lemon-mirror:
Home >> Jeep >> 1990 >> Wagoneer >> Repair and Diagnosis >> Body & Frame >> Power Windows >> Testing

Power Windows: Testing

TESTING POWER WINDOW

Test OK Not OK
No Windows Operate - Power window circuit breaker installed
Probe terminal S on fuse panel Battery voltage Replace circuit breaker
Side of cigar lighter socket to ground Zero ohms Repair open to ground
Remove master door lock/power window switch assembly mounting screws & probe terminal BY at left switch Battery voltage Repair open to circuit breaker
Probe BLK wire (terminal DX) at left switch Zero ohms Repair open to ground splice of IP harness
Operate window switch Windows move & down Go to Switch Testing
Master power window switch Passes test Replace defective motors
One Window Operates - Remove door panel of inoperative window, and probe harness side of unplugged motor connector.
Terminal A of connector, holding switch in DOWN position Battery voltage Repair open back to master switch if additional switch is in circuit (not left motor), refer to Switch Testing
Terminal B of connector, holding switch in DOWN position Zero ohms, Caution, maintain DOWN position while meter lead is attached Repair open back to master switch if additional switch in circuit (not left motor), refer to Switch Testing. If both tests are OK, replace motor.
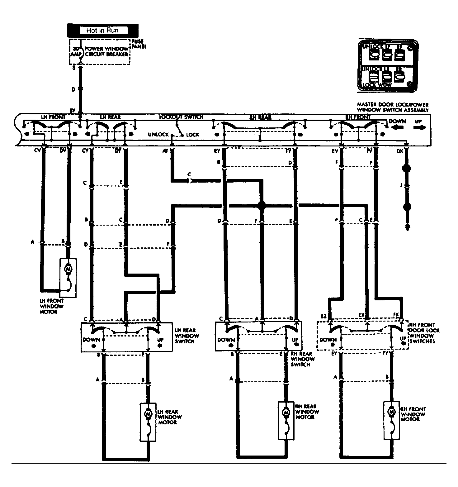
Fig 1: Cherokee & Wagoneer Power Window Wiring Schematic (2-Door)
G117228Courtesy of CHRYSLER MOTORS.
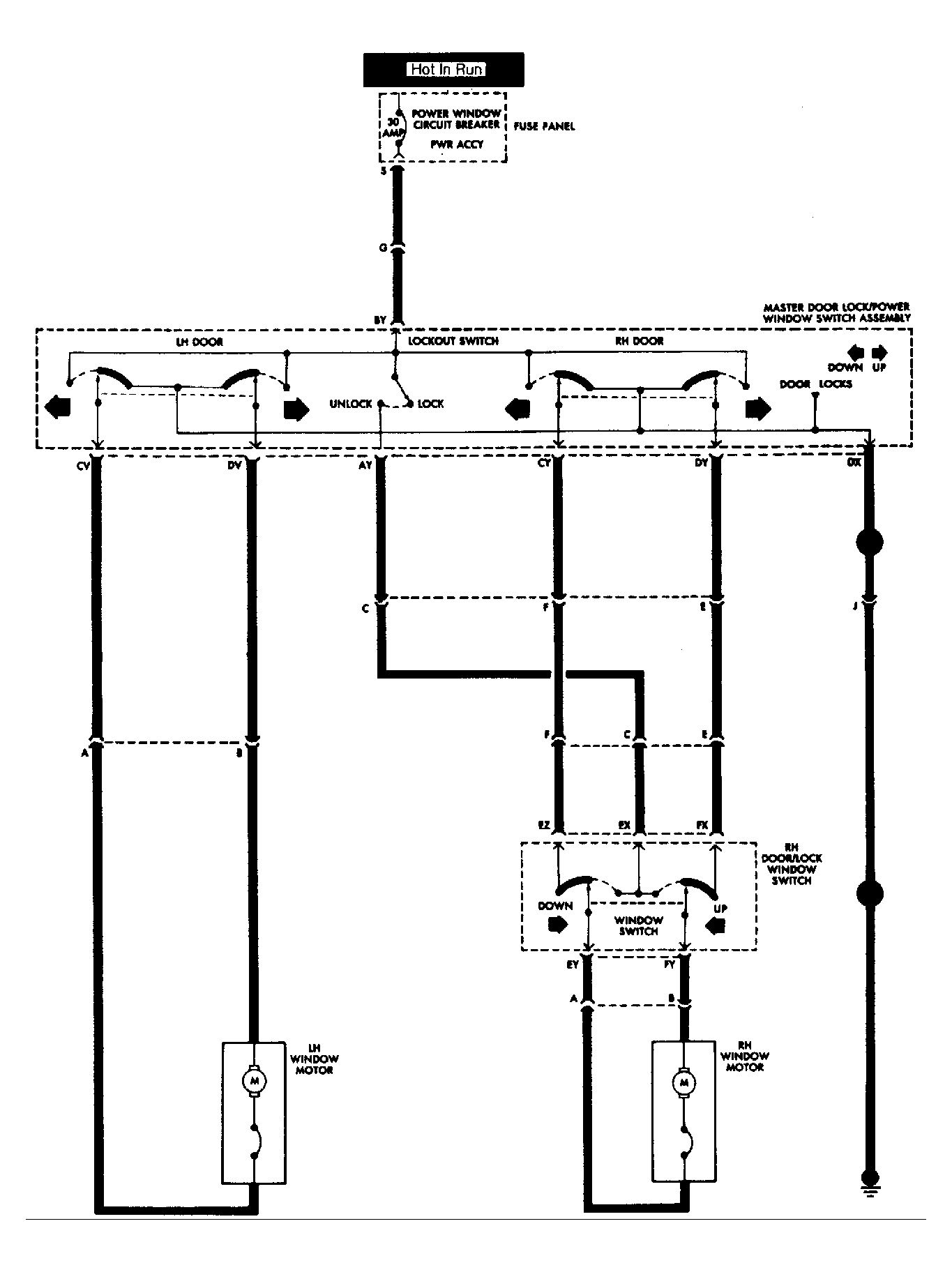
Fig 2: Cherokee & Wagoneer Power Window Wiring Schematic (4-Door)
G117229Courtesy of CHRYSLER MOTORS.
Fig 3: Testing Cherokee & Wagoneer Master Power Window Switch (2-Door)
G117230Courtesy of CHRYSLER MOTORS.
TESTING MASTER POWER WINDOW SWITCH (2-DOOR)

Test & Switch Position Terminals Zero Ohms
Switch Grounds
Off (Normal) DX and: AV, BV, CV, DV, CY, DY Yes
BW & DX No
BY & DX No
Left Door
Up BY & DV Yes
Down BY & CV Yes
Right Door
Up BY & DY Yes
Down BY & CY Yes
Lockout Switch
Up (Unlock) AY & BY Yes
Down (Lock) AY & BY No
TESTING MASTER POWER WINDOW SWITCH (4-DOOR)

Test & Switch Position Terminals Zero Ohms
Switch Grounds
Off (Normal) DX and: AV, BV, CV, DV, CY, DY, EY, FY, EV, FV Yes
BW & DX No
BY & DX No
Left Front
Up BY & DV Yes
Down BY & CV Yes
Left Rear
Up BY & DY Yes
Down BY & CY Yes
Lockout Switch
Up (Unlock) AY & BY Yes
Down (Lock) AY & BY No
Right Rear
Up BY & FY Yes
Down BY & EY Yes
Right Front
Up BY & FV Yes
Down BY & EV Yes
Window Switch
Off (Normal) EY & EZ Yes
FY & FX Yes
All Others No
Up EY & EZ Yes
EX & FY Yes
All Others No
Down EX & EY Yes
FX & FY Yes
All Others No
Fig 4: Testing Cherokee & Wagoneer Master Power Window Switch (4-Door)
G117231Courtesy of CHRYSLER MOTORS.
Fig 5: Testing Cherokee & Wagoneer Power Window Switch (Rear Door)
G117232Courtesy of CHRYSLER MOTORS.