lemon-mirror:
Home >> Jeep >> 2010 >> Commander Limited, RWD >> Repair and Diagnosis >> Transmission >> Transfer Case >> Final Drive Control Module (FDCM) - Electrical Diagnostics >> DTC Troubleshooting >> C1420-Rear Differential Control Circuit Current Performance >> Circuit Schematic

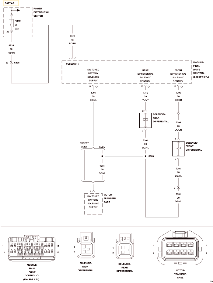
Circuit Schematic

Fig 1: Front Differential Solenoid Control Circuit Schematic
GC0120047Courtesy of CHRYSLER LLC