lemon-mirror:
Home >> Jeep >> 2021 >> Cherokee Trailhawk >> Repair and Diagnosis >> Engine Performance >> System >> DRIVEABILITY - Non-DTC Based Diagnostics >> Diagnosis And Testing >> Checking The Charging System Performance >> Notes

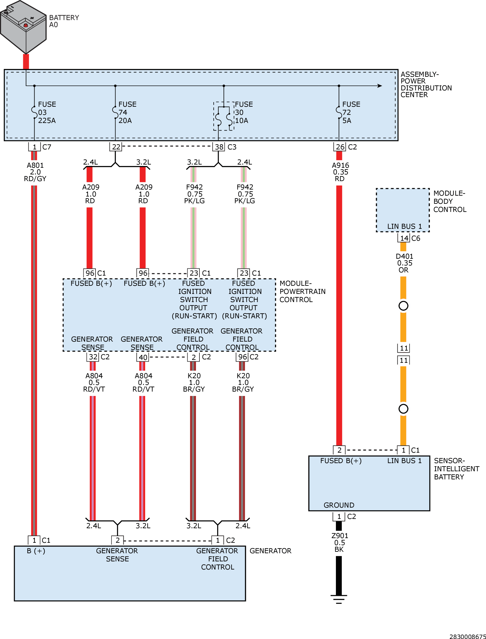
Checking The Charging System Performance: Notes

GC0161438Courtesy of CHRYSLER GROUP, LLC