lemon-mirror:
Home >> Kia >> 2002 >> Rio Base, Automatic >> Repair and Diagnosis >> Body & Frame >> Power Windows >> Power Window Switch >> Circuit Diagram

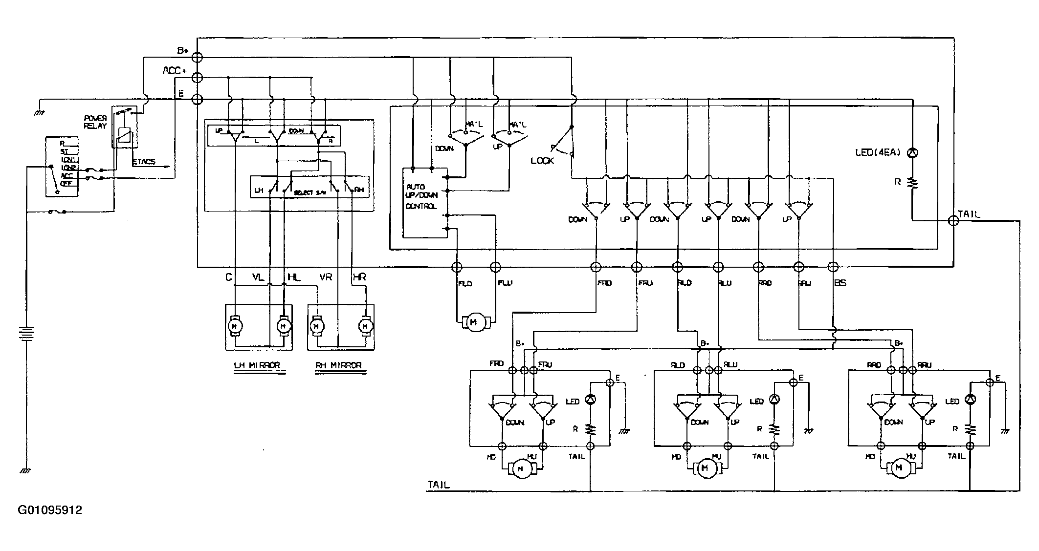
Circuit Diagram

Fig 1: Power Window Switch Circuit Diagram
G01095912Courtesy of KIA MOTORS AMERICA, INC.