lemon-mirror:
Home >> Kia >> 2004 >> Sedona EX >> Repair and Diagnosis >> Body & Frame >> Power Windows >> Testing >> Power Window Switch >> Circuit Diagram

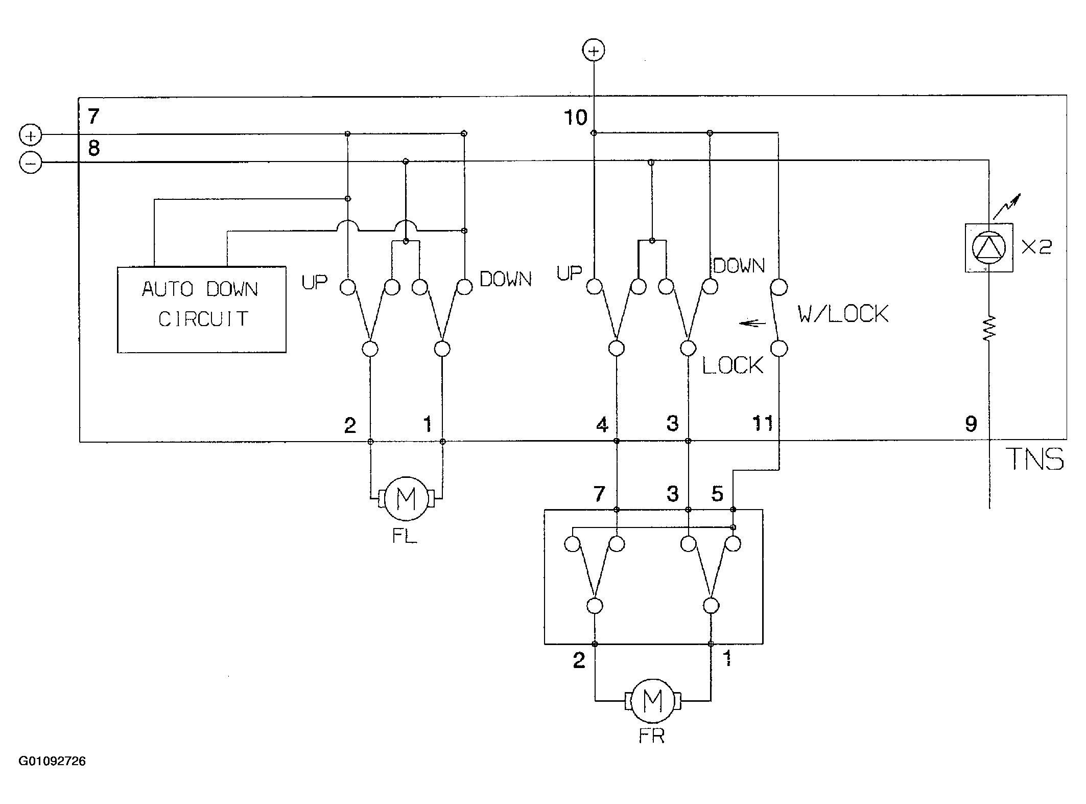
Circuit Diagram

Fig 1: Identifying Power Window Switch Circuit Diagram
G01092726Courtesy of KIA MOTORS AMERICA, INC.