lemon-mirror:
Home >> Kia >> 2005 >> Amanti >> Repair and Diagnosis >> Engine Performance >> Engine Control Systems >> Fuel System - General >> Basic Troubleshooting >> Basic Inspection Procedure >> Electrical Circuit Inspection Procedure >> Check Open Circuit

Check Open Circuit

  1. Procedures for Open Circuit
    • Continuity Check
    • Voltage Check

    If an open circuit occurs (as seen in [Fig 1 ]), it can be found by performing Step 2 (Continuity Check Method) or Step  3 (Voltage Check Method) as shown below.

    Fig 1: Checking Open Circuit
    G03876371Courtesy of KIA MOTORS AMERICA, INC.
  2. Continuity Check Method
    NOTE: When measuring for resistance, lightly shake the wire harness above and below or from side to side.

    Specification (Resistance)

    1ohm or less --> Normal Circuit

    1 Mohm or Higher --> Open Circuit

    1. Disconnect connectors (A), (C) and measure resistance between connector (A) and (C) as shown in [Fig 2 ].

      In [Fig 2 .] the measured resistance of line 1 and 2 is higher than 1ohm Mohm and below 1 ohm respectively. Specifically the open circuit is line 1 (Line 2 is normal). To find exact break point, check sub line of line 1 as described in next step.

      Fig 2: Measuring Resistance Between Connector (A) And (C)
      G03876372Courtesy of KIA MOTORS AMERICA, INC.
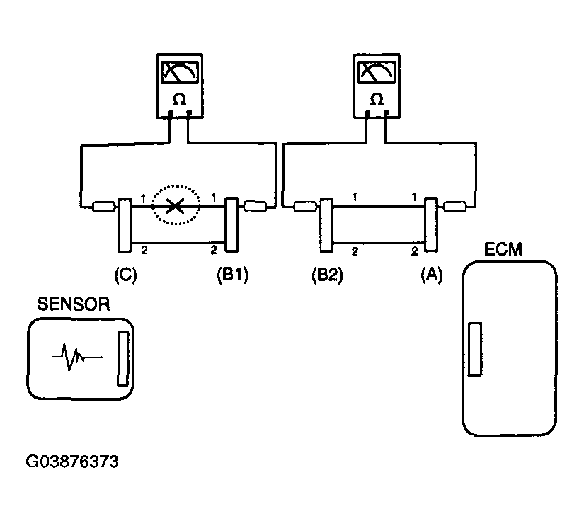
    2. Disconnect connector (B), and measure for resistance between connector (C) and (B1) and between (B2) and (A) as shown in [Fig 3 ].

      In this case the measured resistance between connector (C) and (B1) is higher than 1Mohm and the open circuit is between terminal 1 of connector (C) and terminal 1 of connector (B1).

      Fig 3: Measuring Resistance Between Connector (C) And (B1) And Between (B2) And (A)
      G03876373Courtesy of KIA MOTORS AMERICA, INC.
  3. Voltage Check Method
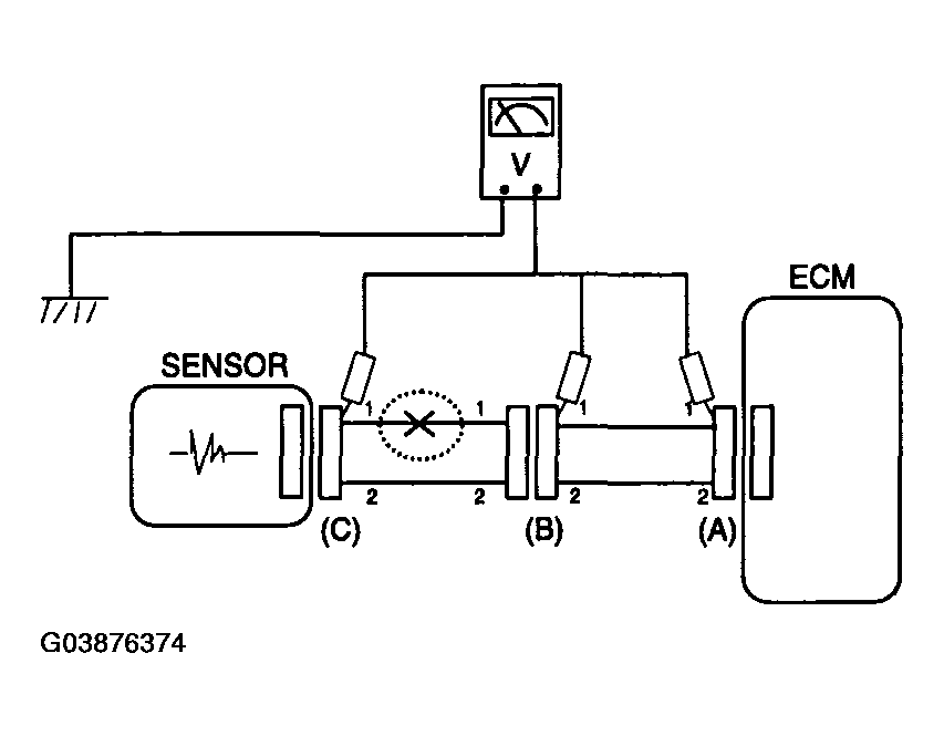
    1. With each connector still connected, measure the voltage between the chassis ground and terminal 1 of each connectors (A), (B) and (C) as shown in [Fig 4 ].

      The measured voltage of each connector is 5V, 5V and 0V respectively. So the open circuit is between connector (C) and (B).

      Fig 4: Measuring Voltage Between Chassis Ground And Terminal 1 Of Connectors
      G03876374Courtesy of KIA MOTORS AMERICA, INC.