lemon-mirror:
Home >> Kia >> 2007 >> Rondo Base >> Repair and Diagnosis >> Transmission >> Automatic Trans >> Automatic Transaxle System (F4A42) >> Automatic Transaxle System >> Power Train >> Reducing Pressure >> Function

Reducing Pressure: Function

Fig 1: Identifying Adjusting Screw
G05186299Courtesy of KIA MOTORS AMERICA, INC.

As same as one of Alpha or Beta automatic transaxle system, this reducing valve length can be adjusted by rotating the screw on the picture. As you rotate the screw toward clockwise by 90°, the reducing pressure will increase about 1.0bar. However, the reducing pressure is used just as a' supply pressure' for the solenoid valves (except Low & Reverse, Reduction and Damper Clutch control solenoids), so this may not be handled to rotate in the field service shop. VFS is operated based on the' supply pressure' and it outputs the' control pressure' to control the regulator valve indirectly. While developing the VFS system, the line pressure was used as a' supply pressure' for VFS and other solenoid valves but it has been changed into additional' reducing pressure' because the line pressure is variably changed by VFS so the control pressure becomes unstable and some hydraulic pressure oscillation occurred. That is why the reducing pressure has been added in the hydraulic circuit of VFS system for both 4th and 5th speed A/T.

Fig 2: Identifying Reducing Valve
G05186300Courtesy of KIA MOTORS AMERICA, INC.
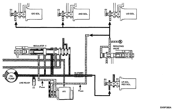
Fig 3: Reducing Pressure Diagram
G05186301Courtesy of KIA MOTORS AMERICA, INC.

The reducing pressure is about 6.5bar and this value does not be changed regardless of the driving or engine load condition. Be sure that the conventional line pressure is used for the' supply pressure' of Low & Reverse, Reduction solenoid because the variable line pressure is not available at reverse range.