lemon-mirror:
Home >> Kia >> 2021 >> Sedona EX >> Repair and Diagnosis >> Body & Frame >> Door Locks >> Smart Key System >> Smart Key Unit >> Schematic Diagrams

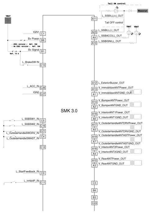
Schematic Diagrams

G13047492Courtesy of KIA MOTORS AMERICA, INC.
G13047493Courtesy of KIA MOTORS AMERICA, INC.