lemon-mirror:
Home >> Lexus >> 1990 >> LS 400 >> Repair and Diagnosis >> Body & Frame >> Power Windows >> Wiring Diagrams

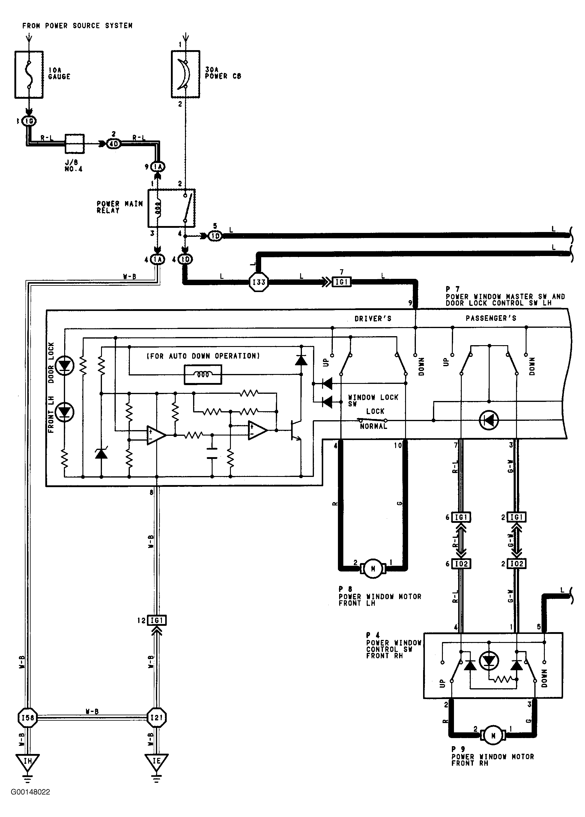
Wiring Diagrams

Fig 1: Power Window Wiring Diagram (1 Of 2)
G00148022Courtesy of © TOYOTA, LICENSE AGREEMENT TMS1002
Fig 2: Power Window Wiring Diagram (2 Of 2)
G00148023Courtesy of © TOYOTA, LICENSE AGREEMENT TMS1002