lemon-mirror:
Home >> Lexus >> 1990 >> LS 400 >> Repair and Diagnosis >> Electrical >> Charging Systems >> Alternator & Regulator >> Description

Alternator & Regulator: Description

Nippondenso 3-phase alternators use 3 positive and 3 negative diodes to rectify current. Charging system voltage is controlled by an internal Integrated Circuit (IC) voltage regulator.

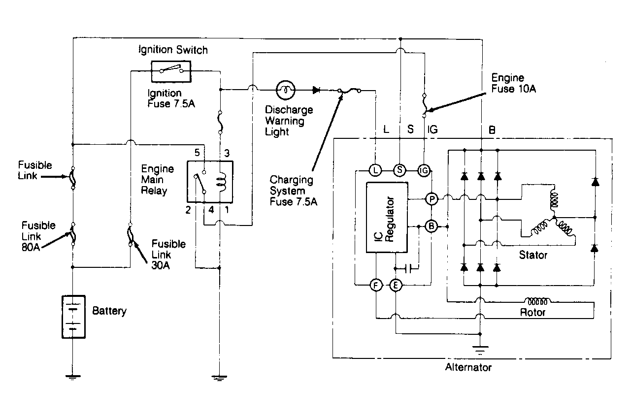
Fig 1: Charging Circuit Schematic (ES250)
G91A02730Courtesy of © TOYOTA, LICENSE AGREEMENT TMS1002
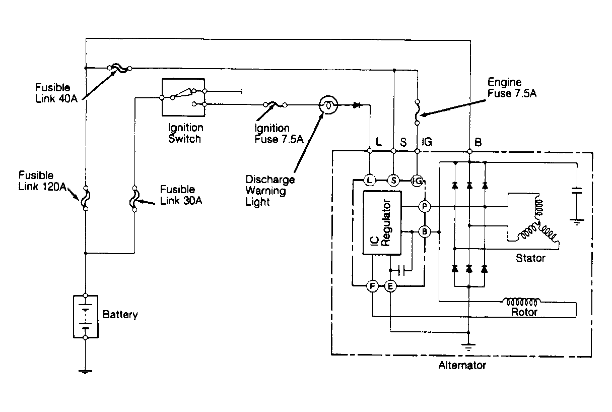
Fig 2: Charging Circuit Schematic (LS400)
G91E02732Courtesy of © TOYOTA, LICENSE AGREEMENT TMS1002