lemon-mirror:
Home >> Lexus >> 1990 >> LS 400 >> Repair and Diagnosis >> Electrical >> Gauges >> Instrument Panels >> Component Testing >> Engine Oil Level Warning Switch >> Continuity

Engine Oil Level Warning Switch: Continuity

  1. Remove switch from engine oil pan. See ENGINE OIL LEVEL WARNING SWITCH  under REMOVAL & INSTALLATION.
  2. Check that there is no continuity between terminal with the switch each position. See Fig 1.
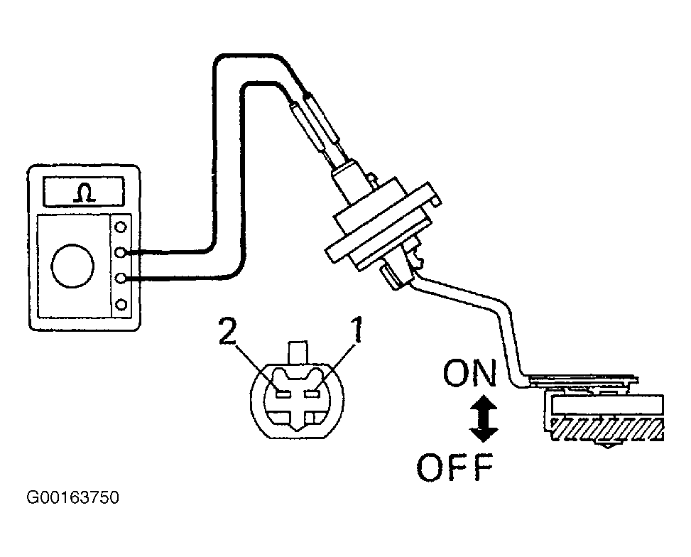
  3. Heat the switch to above 140°F (60° C) in an oil bath. See Fig 2.
  4. Check that there is continuity between terminals with the switch ON (float up). See Fig 2.
  5. Check that there is no continuity between terminals with the switch OFF (float down). See Fig 2.
  6. If operation is not as specified, replace the switch.
Fig 1: Inspecting Switch Continuity (1 Of 2)
G00163750Courtesy of © TOYOTA, LICENSE AGREEMENT TMS1002
Fig 2: Inspecting Switch Continuity (2 Of 2)
G00163751Courtesy of © TOYOTA, LICENSE AGREEMENT TMS1002