lemon-mirror:
Home >> Lexus >> 1993 >> ES 300 Automatic >> Repair and Diagnosis >> Brakes >> Traction Control >> Anti-Lock Brake System >> Diagnostic Trouble Code Charts >> Code 41

Code 41

This is the power source for the ECU and becomes power source for the CPU and actuators.

CODE 41 CIRCUIT DESCRIPTION

Code Diagnostic Code Detecting Condition Trouble Area
41 Vehicle speed is 3 km/h (1.9 mph) or more and voltage of ECU terminal IG remains at more than 17 V or below 9.5 V for more than10 seconds Battery. IC regulator. Open or short in power source circuit. ECU.
NOTE: Fail Safe Function: If trouble occurs in the control (solenoid) relay circuit, the ECU cuts off current to the ABS control (solenoid) relay and prohibits ABS control.
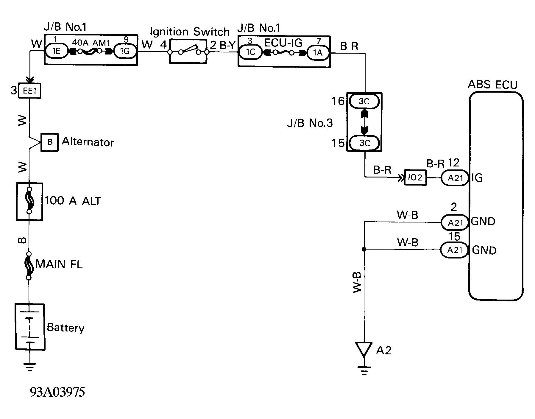
Fig 1: Code 41 Wiring Schematic
G93A03975Courtesy of © TOYOTA, LICENSE AGREEMENT TMS1002
Fig 2: Code 41 IG Power Source Circuit (1 of 3)
G93C03943Courtesy of © TOYOTA, LICENSE AGREEMENT TMS1002
Fig 3: Code 41 IG Power Source Circuit (2 of 3)
G93E03944Courtesy of © TOYOTA, LICENSE AGREEMENT TMS1002
Fig 4: Code 41 IG Power Source Circuit (3 of 3)
G93C03976Courtesy of © TOYOTA, LICENSE AGREEMENT TMS1002
CODE 51 CIRCUIT DESCRIPTION

Code Diagnostic Code Detecting Condition Trouble Area
51 Pump motor is not operating normally duringinitial check. ABS pump motor.
NOTE: Fail Safe Function: If trouble occurs in the control (solenoid) relay circuit, the ECU cuts off current to the ABS control (solenoid) relay and prohibits ABS control.
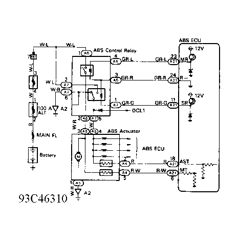
Fig 5: Code 51 ABS Pump Motor Lock Wiring Schematic
G93C46310Courtesy of © TOYOTA, LICENSE AGREEMENT TMS1002
CODE 51 WIRE COLOR ABBREVIATIONS

Abbreviation Wire Color
B Black
GR-G Gray/Green
GR-L Gray/Blue
GR-R Gray/Red
LG-R Light Green/Red
R Red
R-G Red/Green
R-W Red/White
W White
W-B White/Black
W-L White/Blue
W-R White/Red
Y-B Yellow/Black