lemon-mirror:
Home >> Lexus >> 2000 >> RX 300 FWD >> Repair and Diagnosis >> Body & Frame >> Power Windows >> Component Tests >> Jam Protection Pulse Switch >> Rear Passenger Windows

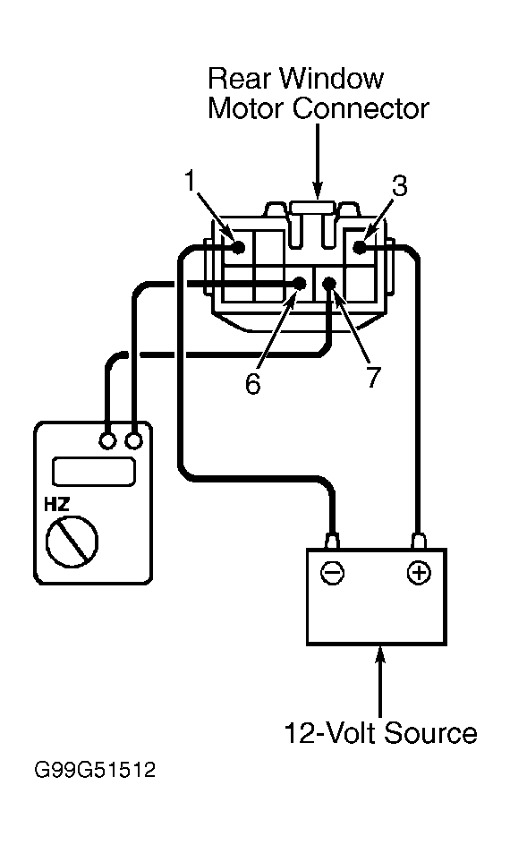
Rear Passenger Windows

  1. Disconnect window motor harness connector. Connect DVOM set to measure frequency between terminals No. 3 and 5 of motor connector. See Fig 1. Using jumper wires, connect battery positive to terminal No. 1 and battery negative to terminal No. 2. Ensure a pulse is generated as window motor operates.
  2. Reverse polarity of voltage to motor. Ensure a pulse is generated as window motor operates in opposite direction. If operation is not as specified, replace window motor.
Fig 1: Testing Jam Protection Pulse Switch (Rear Passenger Windows)
G99G51512Courtesy of © TOYOTA, LICENSE AGREEMENT TMS1002