lemon-mirror:
Home >> Lexus >> 2000 >> SC 400 >> Repair and Diagnosis >> Electrical >> Gauges >> Instrument Panels >> Component Tests >> Integration Relay >> Key Unlock Warning System

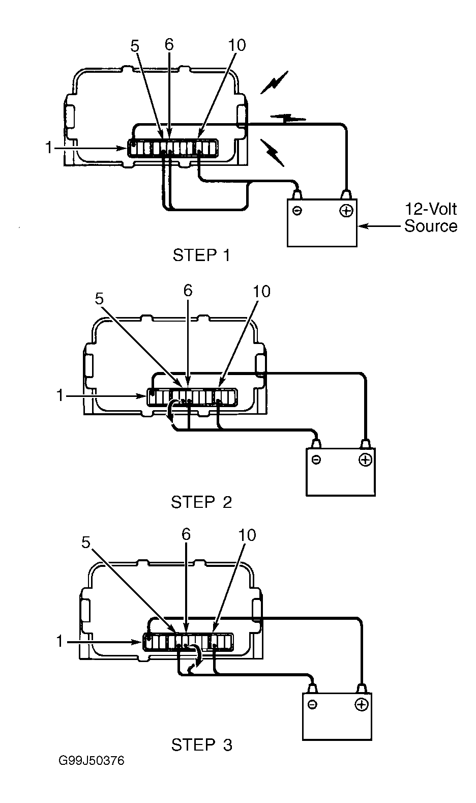
Key Unlock Warning System

  1. Disconnect 12-pin relay connector. Connect positive lead from battery to relay terminal No. 1. Connect negative lead from battery to terminals No. 5, 6 and 10. See STEP 1. See Fig 2. Bulb should illuminate and chime should sound for 4-8 seconds.
  2. Repeat step 1)  , but disconnect negative battery lead from terminal No. 5 while chime is active. See STEP 2. See Fig 2. Chime should stop.
  3. Repeat step 1)  , but disconnect negative battery lead from terminal No. 6 while chime is active. See STEP 3. See Fig 2. Chime should stop. Replace integration relay if it does not test as specified.
Fig 1: Testing Integration Relay (Seat Belt Warning System)
G95C60857Courtesy of © TOYOTA, LICENSE AGREEMENT TMS1002
Fig 2: Testing Integration Relay (Key Unlock Warning System)
G99J50376Courtesy of © TOYOTA, LICENSE AGREEMENT TMS1002