lemon-mirror:
Home >> Lexus >> 2001 >> LS 430 >> Repair and Diagnosis >> External Pages >> Different car >> Section 194 (Defogger System) >> Defogger System >> Inspection

Defogger System: Inspection

WARNING: This page is about a different car, the 2002 Lexus LS 430. However, it is still accessible from the selected car via links, so may be relevant.
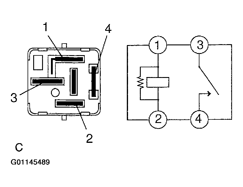
  1. INSPECT DEFOGGER RELAY CONTINUITY 
    Fig 1: Defogger Relay Continuity Specification
    G01145488Courtesy of © TOYOTA, LICENSE AGREEMENT TMS1002

    If continuity is not as specified, replace the relay.

    Fig 2: Identifying Defogger Relay Terminals
    G01145489Courtesy of © TOYOTA, LICENSE AGREEMENT TMS1002
  2. INSPECT DEFOGGER WIRES 
    NOTE: When cleaning the glass, use a soft, dry cloth, and wipe the glass in the direction of the wire. Take care not to damage wires. Do not use detergents or glass cleaners with abrasive ingredients. When measuring voltage, wind a piece of tin foil around the top of the negative probe and press the foil against the wire with your fingers, as shown.
    Fig 3: Identifying Tin Foil Around Top Of Negative Probe
    G01145490Courtesy of © TOYOTA, LICENSE AGREEMENT TMS1002
    1. Turn the ignition switch ON.
    2. Turn the defogger switch ON.
    3. Inspect the voltage at the center of each heat wire, as shown.
      Fig 4: Inspecting Voltage At Center Of Each Heat Wire
      G01145492Courtesy of © TOYOTA, LICENSE AGREEMENT TMS1002
      Fig 5: Criteria Table
      G01145491Courtesy of © TOYOTA, LICENSE AGREEMENT TMS1002

      HINT:

      If there is approximately 10 V, the wire is broken between the center of the wire and the positive (+) end. If there is no voltage, the wire is broken between the center of the wire and ground.

    4. Place the voltmeter positive (+) lead against the defogger positive (+) terminal.
    5. Place the voltmeter negative (-) lead with the foil strip against the heat wire at the positive (+) terminal end and slide it toward the negative (-) terminal end.
    6. The point where the voltmeter deflects from zero to several V is the place where the heat wire is broken.
      Fig 6: Identifying Broken Grid Wire
      G01145493Courtesy of © TOYOTA, LICENSE AGREEMENT TMS1002

      HINT:

      If the heat wire is not broken, the voltmeter indicates 0 V at the positive (+) end of the heat wire but gradually increases to about 12 V as the meter probe is moved to the other end.

  3. IF NECESSARY, REPAIR DEFOGGER WIRE 
    1. Clean the broken wire tips with a grease, wax and silicone remover.
    2. Place the masking tape along both sides of the wire to be repaired.
    3. Thoroughly mix the repair agent (Dupont paste No. 4817).
      Fig 7: Placing The Masking Tape Along Both Sides Of Wire To Be Repaired
      G01145494Courtesy of © TOYOTA, LICENSE AGREEMENT TMS1002
    4. Using a fine tip brush, apply a small amount to the wire.
    5. After a few minutes, remove the masking tape.
    6. Allow the repair to stand at least 24 hours.
      Fig 8: Applying Repair Agent To Wire
      G01145495Courtesy of © TOYOTA, LICENSE AGREEMENT TMS1002
  4. INSPECT MIRROR HEATER OPERATION 
    1. Connect the positive (+) lead from the battery to terminal 4 and the negative (-) lead to terminal 12.
    2. Check that the mirror becomes warm.

      HINT:

      It will take a short time for the mirror to become warm.

      Fig 9: Inspecting Mirror Heater Operation
      G01145496Courtesy of © TOYOTA, LICENSE AGREEMENT TMS1002