lemon-mirror:
Home >> Lexus >> 2002 >> GS 430 >> Repair and Diagnosis >> Body & Frame >> Body, Cab Control Systems >> Body Control Systems >> Circuit Tests >> Pattern Select Switch Circuit >> Inspection Procedure

Inspection Procedure

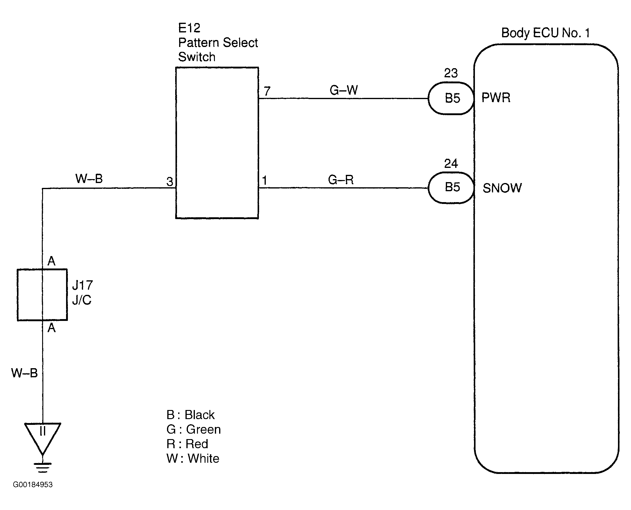
For circuit wiring diagram, see Fig 1.

NOTE: If using the hand-held tester, start the inspection from step  1 and if not using the hand-held tester, start from step  2.
  1. Check the pattern select switch using the hand-held tester. Connect the hand-held tester to DLC3. See Figure. Check the pattern select switch using DATA LIST. If the results are OK, inspect the Engine Control Module (ECM). Check Electronic Control Module (ECM) connector for loose, damaged or corroded terminals and repair as necessary. If connector is okay, check ECM ground circuits. See appropriate wiring diagram in POWER DISTRIBUTION in WIRING DIAGRAMS article. Repair as necessary. If ground circuits are okay, replace ECM with a known-OK ECM and retest. If the results are not OK, go to the next step.
  2. Check the pattern select switch. See PATTERN SELECT SWITCH under COMPONENT TESTS under DIAGNOSIS - A-650E article under AUTOMATIC TRANSMISSION in TRANSAXLE/TRANSMISSION. If the results are OK, go to the next step. If the results are not OK, replace the pattern select switch.
  3. Check for short to power, short to ground and continuity in the wiring harness and connector between the pattern select switch and body ECU No. 1. If the results are OK, inspect the Engine Control Module (ECM). If the results are not OK, repair or replace the wiring harness or connector.
Fig 1: Pattern Select Switch Circuit Wiring Diagram
G00184953Courtesy of © TOYOTA, LICENSE AGREEMENT TMS1002