lemon-mirror:
Home >> Lexus >> 2003 >> GS 430 >> Repair and Diagnosis >> Electrical >> Gauges >> Combination Meter >> Circuit

Combination Meter: Circuit

Fig 1: Identifying Combination Meter Circuit Connectors
G03632576Courtesy of © TOYOTA, LICENSE AGREEMENT TMS1002
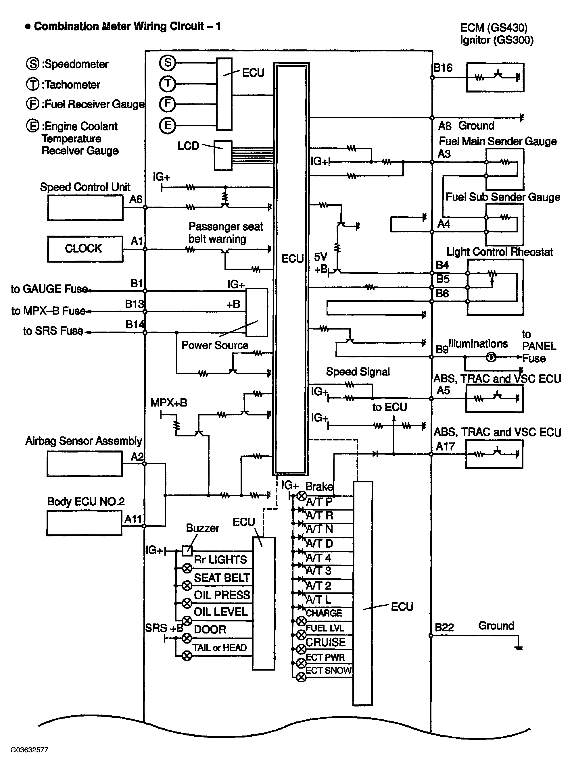
Fig 2: Identifying Combination Meter Wiring Circuit Diagram (1 Of 2)
G03632577Courtesy of © TOYOTA, LICENSE AGREEMENT TMS1002
Fig 3: Identifying Combination Meter Wiring Circuit Diagram (2 Of 2)
G03632578Courtesy of © TOYOTA, LICENSE AGREEMENT TMS1002
Fig 4: Combination Meter Wire Connector Chart
G03632579Courtesy of © TOYOTA, LICENSE AGREEMENT TMS1002
Fig 5: Identifying Combination Meter ECU Plate
G03632580Courtesy of © TOYOTA, LICENSE AGREEMENT TMS1002
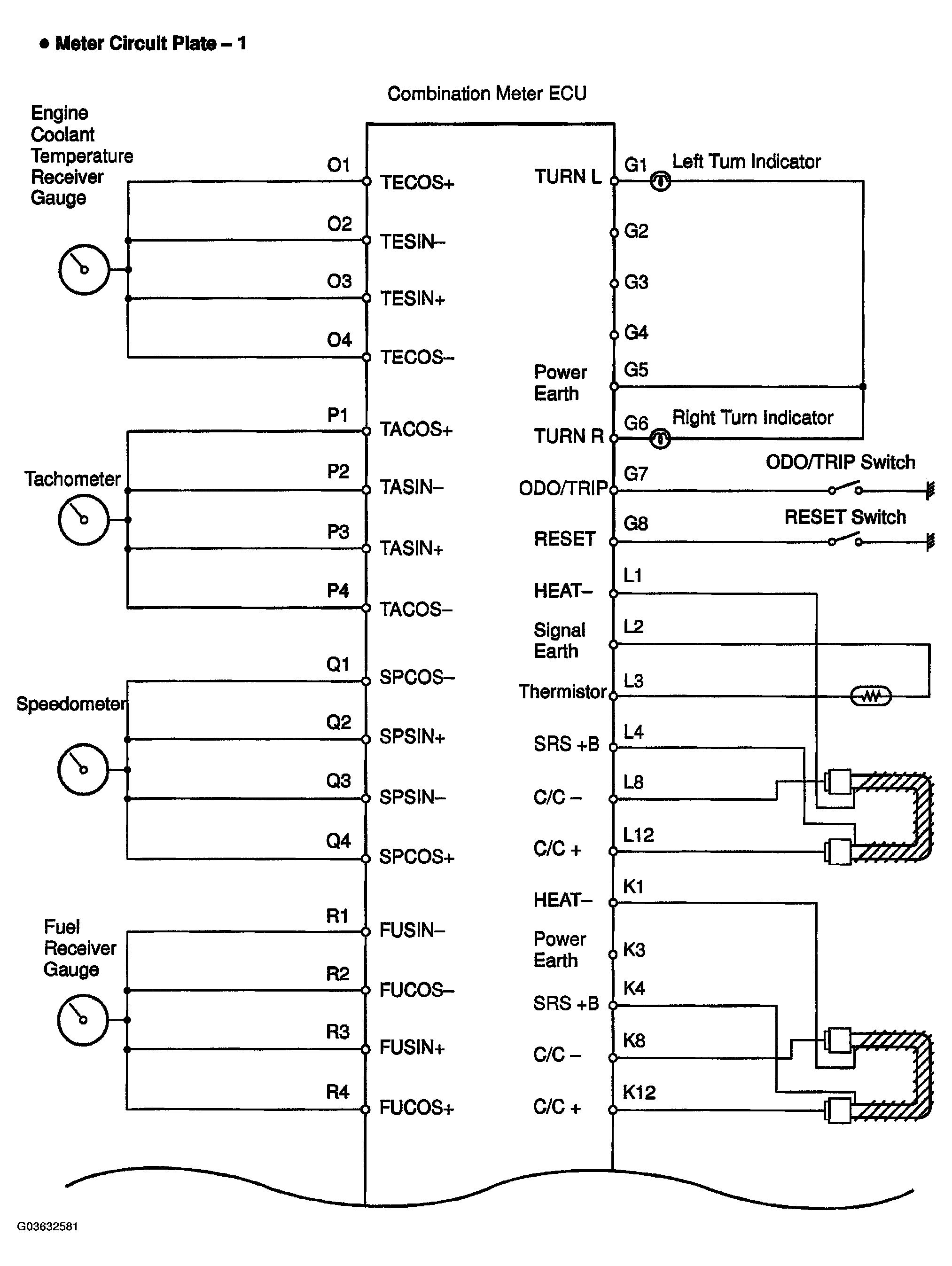
Fig 6: Identifying Meter Circuit Plate Circuit Diagram (1 Of 2)
G03632581Courtesy of © TOYOTA, LICENSE AGREEMENT TMS1002
Fig 7: Identifying Meter Circuit Plate Circuit Diagram (2 Of 2)
G03632582Courtesy of © TOYOTA, LICENSE AGREEMENT TMS1002