lemon-mirror:
Home >> Lexus >> 2004 >> SC 430 >> Repair and Diagnosis >> Engine Performance >> System >> Engine Control System >> SFI System >> Inspection

SFI System: Inspection

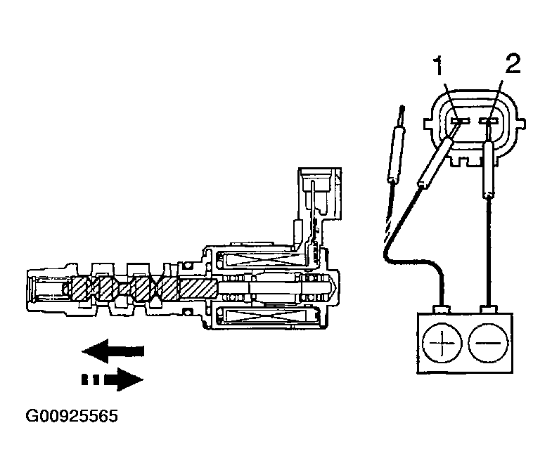
  1. INSPECT CAMSHAFT TIMING OIL CONTROL VALVE ASSY 
    1. Using an ohmmeter, measure the resistance between the terminals.

      Resistance: 6.9 - 7.9 +/- at 20°C (68°F) 

    2. Connect the positive (+) lead from the battery to terminal 1 and negative (-) lead to terminal 2, and check the movement of the valve.
      Fig 1: Identifying Direction Of Movement Of Valve
      G00925564Courtesy of © TOYOTA, LICENSE AGREEMENT TMS1002
      Fig 2: Inspecting Camshaft Timing Oil Control Valve Assy
      G00925565Courtesy of © TOYOTA, LICENSE AGREEMENT TMS1002

      If operation is not as specified, replace the valve.

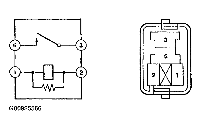
  2. INSPECT E.F.I. CIRCUIT OPENING RELAY ASSY 
    1. Using an ohmmeter, check that there is continuity between terminals 1 and 2.
    2. Check that there is no continuity between terminals 3 and 5.
      Fig 3: Inspecting E.F.I. Circuit Opening Relay Assy
      G00925566Courtesy of © TOYOTA, LICENSE AGREEMENT TMS1002
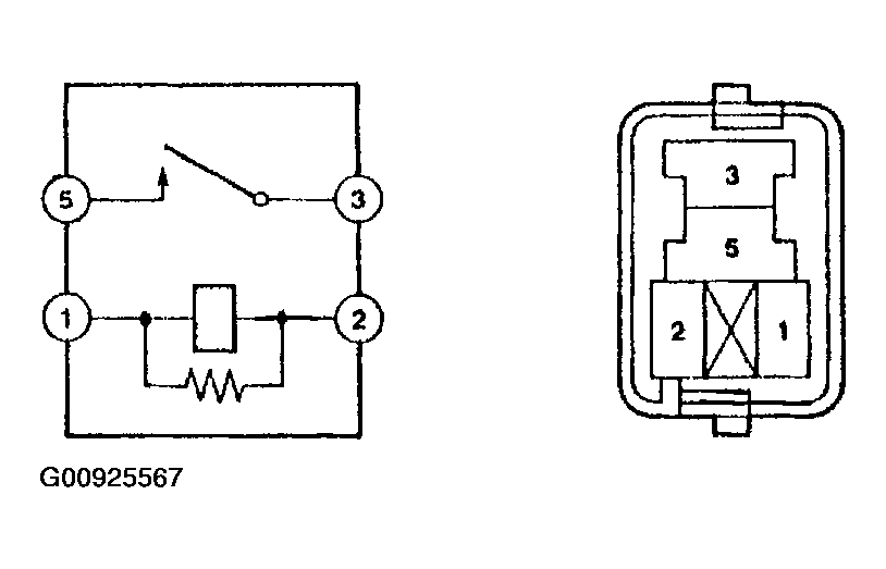
  3. INSPECT E.F.I ECU RELAY 
    1. Using an ohmmeter, check that there is continuity between terminals 1 and 2.
    2. Check that there is no continuity between terminals 3 and 5.
      Fig 4: Inspecting E.F.I ECU Relay
      G00925567Courtesy of © TOYOTA, LICENSE AGREEMENT TMS1002
  4. INSPECT FUEL PUMP RELAY ASSY 
    1. Inspect the relay continuity.
      1. Using an ohmmeter, check that there is continuity between the terminals.

        Resistance: 

        Fig 5: Fuel Pump Relay Assy Terminals Resistance
        G00925568Courtesy of © TOYOTA, LICENSE AGREEMENT TMS1002
        Fig 6: Inspecting Fuel Pump Relay Assy
        G00925569Courtesy of © TOYOTA, LICENSE AGREEMENT TMS1002
  5. INSPECT CAMSHAFT POSITION SENSOR 
    1. Using an ohmmeter, measure the resistance between the terminals.

      Resistance: 

      Fig 7: Camshaft Position Sensor Terminals Resistance
      G00925570Courtesy of © TOYOTA, LICENSE AGREEMENT TMS1002
      NOTE: Terms "when cold" and "when hot" in this text show the temperature of the part itself to be inspected. 

      Also, the temperature setting range is 20 +/- 30°C when cold and 75 +/- 25°C when hot.