lemon-mirror:
Home >> Lexus >> 2004 >> SC 430 >> Repair and Diagnosis >> Engine Performance >> System >> SFI System - Diagnosis >> System Diagram

System Diagram

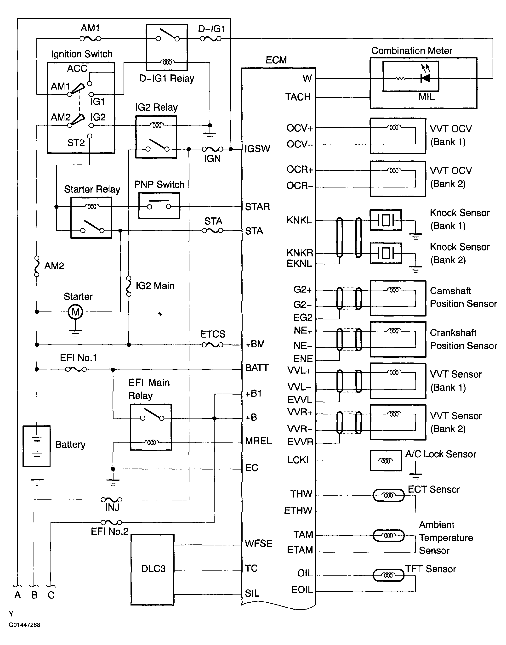
Fig 1: SFI System Diagram (1 Of 3)
G01447288Courtesy of © TOYOTA, LICENSE AGREEMENT TMS1002
Fig 2: SFI System Diagram (2 Of 3)
G01447289Courtesy of © TOYOTA, LICENSE AGREEMENT TMS1002
Fig 3: SFI System Diagram (3 Of 3)
G01447290Courtesy of © TOYOTA, LICENSE AGREEMENT TMS1002