lemon-mirror:
Home >> Lexus >> 2006 >> LX 470 >> Repair and Diagnosis >> Transmission >> Automatic Trans >> Automatic Transmission >> Automatic Transmission System >> System Diagram

System Diagram

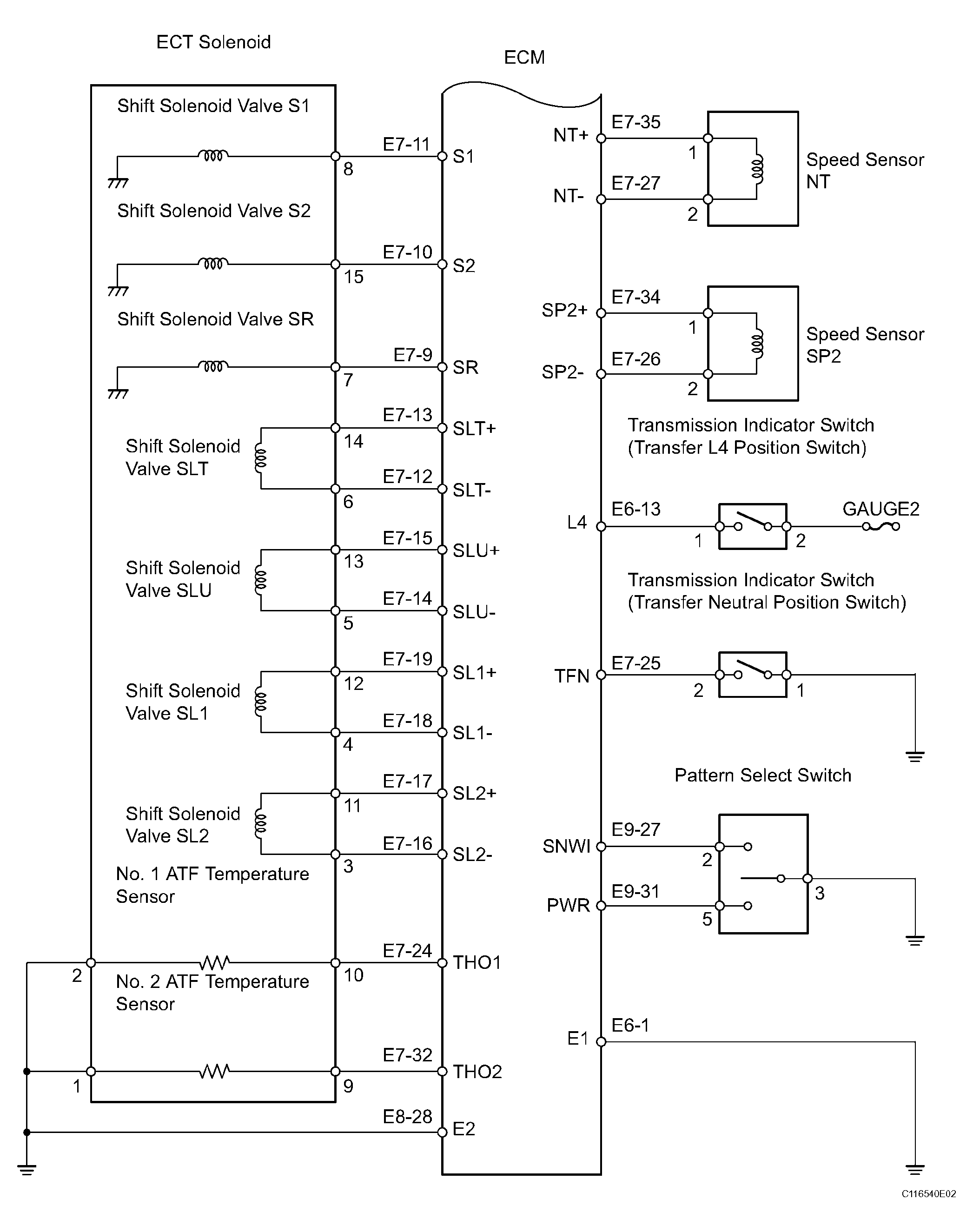
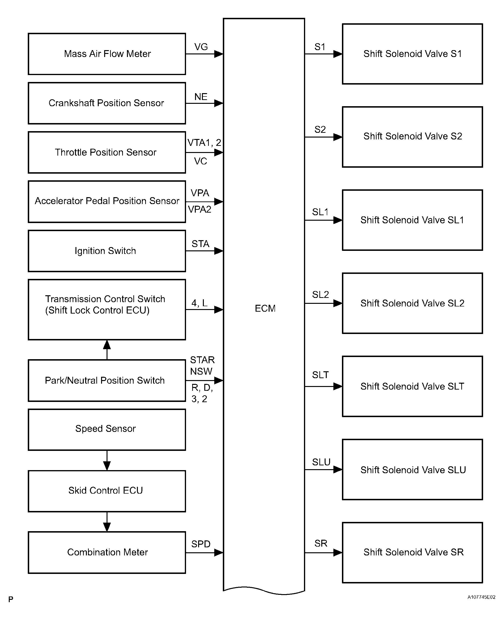
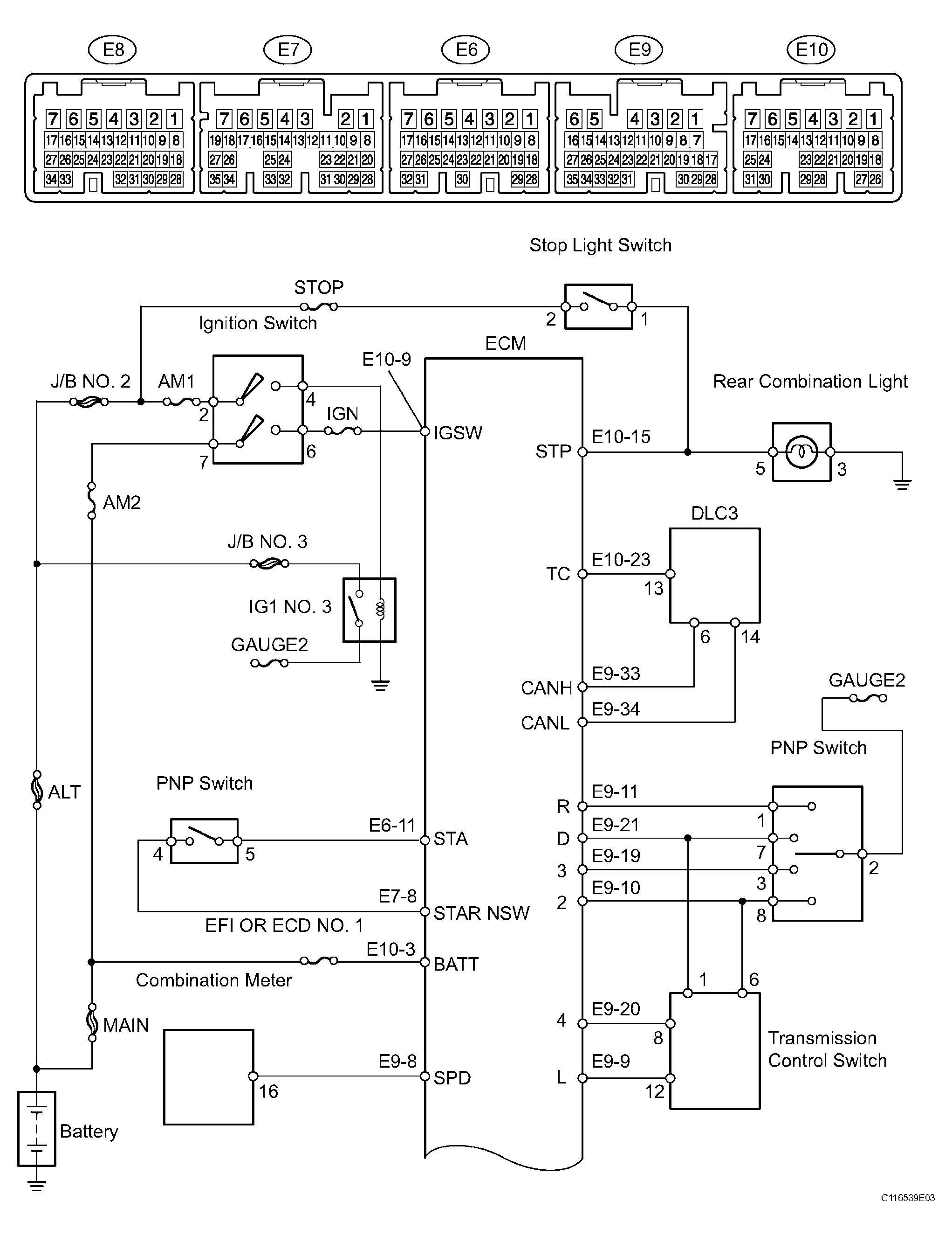
The configuration of the electronic control system in the A750F automatic transmission is as shown in the following chart.

Fig 1: System Diagram - Automatic Transmission System (1 Of 4)
G04062542Courtesy of © TOYOTA, LICENSE AGREEMENT TMS1002
Fig 2: System Diagram - Automatic Transmission System (2 Of 4)
G04062543Courtesy of © TOYOTA, LICENSE AGREEMENT TMS1002
Fig 3: System Diagram - Automatic Transmission System (3 Of 4)
G04062544Courtesy of © TOYOTA, LICENSE AGREEMENT TMS1002
Fig 4: System Diagram - Automatic Transmission System (4 Of 4)
G04062545Courtesy of © TOYOTA, LICENSE AGREEMENT TMS1002