lemon-mirror:
Home >> Lexus >> 2006 >> RX 330 FWD >> Repair and Diagnosis >> Engine Performance >> Engine Control System (3MZ-FE) >> EFI Relay >> Inspection

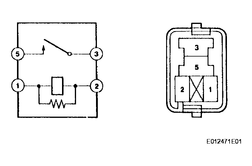
EFI Relay: Inspection

  1. INSPECT EFI RELAY 
    1. Continuity inspection.
      1. Using an ohmmeter, check for resistance between the terminals.

      Resistance 

      EFI RELAY

      Terminals Specified Condition
      3-5 10 kΩ or higher
      3-5 Below 1 Ω (Apply battery voltage terminals 1 and 2)
      Fig 1: Inspecting EFI Relay
      G04087522Courtesy of © TOYOTA, LICENSE AGREEMENT TMS1002