lemon-mirror:
Home >> Lexus >> 2007 >> GX 470 >> Repair and Diagnosis >> Electrical >> Starter >> Starting >> Starter Relay >> Inspection

Starter Relay: Inspection

  1. INSPECT STARTER RELAY ASSEMBLY 
    1. Continuity inspection.
      1. Using an ohmmeter, check that there is continuity between each terminal.
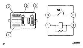
      Fig 1: Identifying Starter Relay Terminals And Circuit
      G04968615Courtesy of © TOYOTA, LICENSE AGREEMENT TMS1002

      Standard 

      SPECIFIED CONDITION

      Between Terminals Specified Condition
      1 - 2 Continuity
      3 - 5 No continuity
    2. Using an ohmmeter, check that there is continuity between terminals 3 and 5 when voltage is applied across terminals 1 and 2.

    Specified condition: 

    Continuity