lemon-mirror:
Home >> Lexus >> 2007 >> IS 350 >> Repair and Diagnosis >> Body & Frame >> Windows >> Windshield/Window Glass >> Defogger Relay >> On-Vehicle Inspection

On-Vehicle Inspection

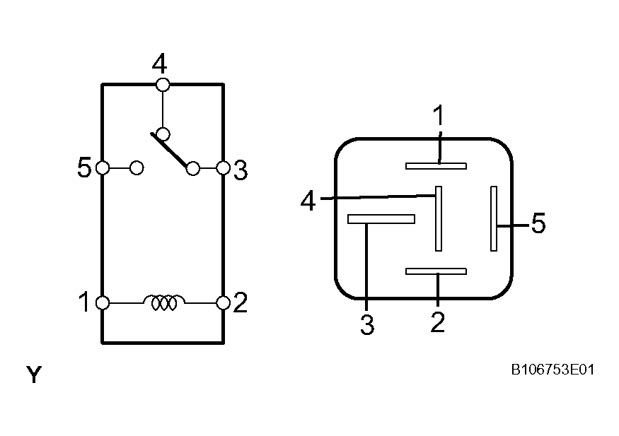
  1. INSPECT DEFOGGER RELAY (Marking: DEFOG) 
    1. Measure the resistance of the DEFOG relay.

      Standard 

      DEFOGGER RELAY

      Tester Condition Specified Condition
      3 - 4 Below 1 ohms (when battery voltage is not applied between terminals)
      3 - 5 10 k ohms or higher (when battery voltage is not applied between terminals)
      3 - 5 Below 1 ohms (when battery voltage is applied to terminals 1 and 2)

    If the result is not as specified, replace the relay. 

    Fig 1: Inspecting Defogger Relay (Marking: Defog)
    G04050798Courtesy of © TOYOTA, LICENSE AGREEMENT TMS1002