lemon-mirror:
Home >> Lexus >> 2007 >> LX 470 >> Repair and Diagnosis >> Brakes >> Traction Control >> Brake Control >> Vehicle Stability Control System >> VSC Buzzer Circuit >> Inspection Procedure

Inspection Procedure

HINT:

When using the intelligent tester, start from *1. When not using the intelligent tester, start from *2.

  1. PERFORM ACTIVE TEST BY INTELLIGENT TESTER (VSC BUZZER)*1 
    1. Select the ACTIVE TEST, generate a control command, and then check that the VSC buzzer operates.
      DATA LIST

      Item Vehicle Condition / Test Details Diagnostic Note
      VSC / BR WARN BUZ Turns VSC / BRAKE warning buzzer ON / OFF Buzzer can be heard

      OK: VSC buzzer turns on or off. 

    OK: REPLACE SKID CONTROL ECU ASSEMBLY 

    NG: Go to Next step 

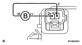
  2. INSPECT BRAKE WARNING AND VSC BUZZER*2 
    1. Disconnect the brake warning and VSC buzzer connector.
    2. Apply battery positive voltage to terminals 1 and 2 of the brake warning and VSC buzzer connector. Check that the brake warning light comes on and the VSC buzzer sounds.

    NG: REPLACE BRAKE WARNING AND VSC BUZZER 

    Fig 1: Inspecting Brake Warning And VSC Buzzer
    G05197678Courtesy of © TOYOTA, LICENSE AGREEMENT TMS1002

    OK: Go to Next step 

  3. CHECK WIRE HARNESS (SKID CONTROL ECU ASSEMBLY - VSC BUZZER) 

    NG: REPAIR OR REPLACE HARNESS AND CONNECTOR 

    OK: REPLACE SKID CONTROL ECU ASSEMBLY