lemon-mirror:
Home >> Lexus >> 2008 >> IS F >> Repair and Diagnosis >> Body & Frame >> Windows >> Windshield/WINDOWGLASS >> Window Defogger System >> System Diagram

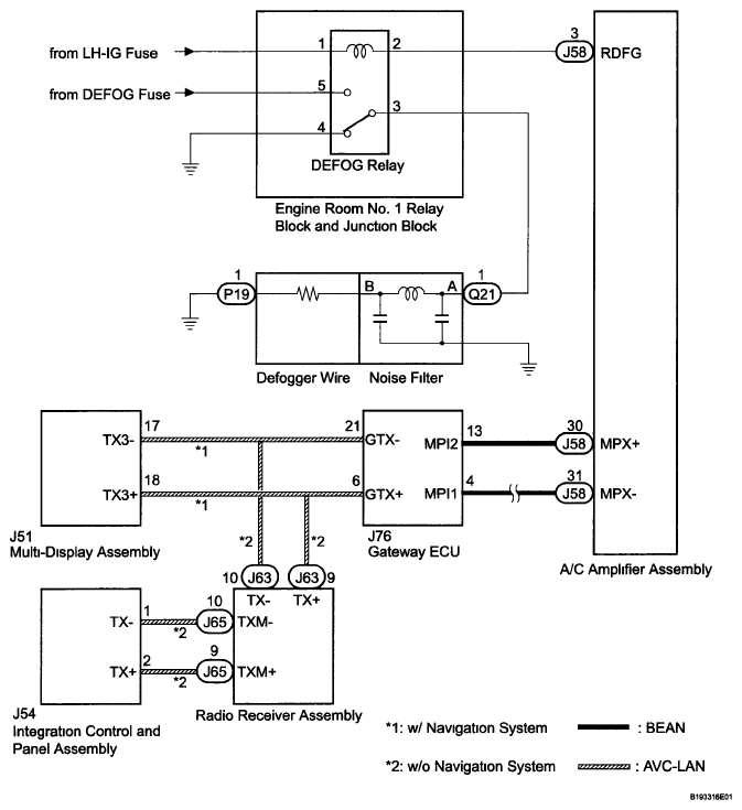
System Diagram

Fig 1: Window Defogger System Diagram
G05755849Courtesy of © TOYOTA, LICENSE AGREEMENT TMS1002