lemon-mirror:
Home >> Lexus >> 2008 >> LS 600hL >> Repair and Diagnosis >> Body & Frame >> Windows >> Windshield/WINDOWGLASS >> Window Defogger System >> Rear Window Defogger System Does Not Operate >> Inspection Procedure

Inspection Procedure

  1. CHECK POWER SWITCH (SWITCH CONDITION) 
    1. Ensure the key is inside the cabin
    2. With the brake pedal released, check that the power source mode changes as shown below each time the power switch is pushed.

    OK: OFF → ON (ACC) → ON (IG) → OFF 

    NG: GO TO SMART ACCESS SYSTEM WITH PUSH-BUTTON START (POWER SOURCE MODE DOES NOT CHANGE)  (See POWER SOURCE MODE DOES NOT CHANGE )

    OK: Go to Next Step 

  2. PERFORM ACTIVE TEST USING INTELLIGENT TESTER OR TECHSTREAM (DEFOGGER RELAY) 
    1. Select the Active Test using the intelligent tester or Techstream to generate a control command, and then check that the rear window defogger operates
    NOTE: When the BODY NO.5 (front controller) related vehicle switch is ON, ACTIVE TEST items related to the vehicle switch are prohibited (double operation prohibition). Check that the vehicle switches are OFF before performing ACTIVE TEST.
    1. Intelligent tester

      BODY NO.5: 

      ACTIVE TEST - BODY NO.5

      Tester Display Test Part Control Range
      RR DEF Rear window defogger relay operation OFF or ON
    2. Techstream

    Body No.5: 

    ACTIVE TEST - BODY NO.5

    Tester Display Test Part Control Range
    Rear Defogger operation Rear window defogger relay operation OFF or ON

    OK: Rear window defogger operates normally. 

    Result 

    RESULT REFERENCE

    Result Proceed to
    OK (for Display and Navigation Assembly) A
    OK (for Multi-display) B
    NG C

    B:  Go to step  4

    C:  Go to step  5

    A: Go to Next Step 

  3. CHECK DISPLAY AND NAVIGATION ASSEMBLY (OPERATION) 
    1. Temporarily replace the display and navigation assembly with a new or normally functioning one (see REMOVAL ).
    2. Check that the malfunction disappears.

    OK: Malfunction disappears. 

    NG: REPLACE AIR CONDITIONING AMPLIFIER  (See REMOVAL )

    OK: END (DISPLAY AND NAVIGATION ASSEMBLY IS DEFECTIVE) 

  4. CHECK MULTI-DISPLAY (OPERATION) 
    1. Temporarily replace the multi-display with a new or normally functioning one, w/ navigation system (for DVD) (see REMOVAL ) or w/o navigation system (see REMOVAL )
    2. Check that the malfunction disappears

    OK: Malfunction disappears. 

    NG: REPLACE AIR CONDITIONING AMPLIFIER  (See REMOVAL )

    OK: END (MULTI-DISPLAY IS DEFECTIVE) 

  5. INSPECT FUSE (DEFOG, D-IG1-3) 
    1. Remove the DEFOG H-fuse from the engine room No. 1 relay block.
    2. Remove the D-IG1 -3 fuse from the driver side junction block.
    3. Measure the resistance according to the value (s) in the table below.

    Standard resistance 

    STANDARD RESISTANCE SPECIFICATION

    Tester Connection Condition Specified Condition
    DEFOG H-fuse Always Below 1 Ω
    D-IG1-3 fuse

    NG: REPLACE FUSE 

    OK: Go to Next Step 

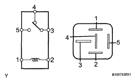
  6. INSPECT DEFOGGER RELAY (DEFOG) 
    1. Remove the defogger relay from the No. 3 relay block.
    2. Measure the resistance according to the value (s) in the table below.

    Standard resistance 

    STANDARD RESISTANCE SPECIFICATION

    Tester Connection Condition Specified Condition
    3-4 When battery voltage is not applied between terminals 1 and 2 Below 1 Ω
    3-5 When battery voltage is not applied between terminals 1 and 2 10 kΩ or higher
    3-4 When battery voltage is applied to terminals 1 and 2 10 kΩ or higher
    3-5 When battery voltage is applied to terminals 1 and 2 Below 1 Ω
    Fig 1: Inspecting Defogger Relay
    G05776781Courtesy of © TOYOTA, LICENSE AGREEMENT TMS1002

    NG: REPLACE DEFOGGER RELAY 

    OK: Go to Next Step 

  7. CHECK HARNESS AND CONNECTOR (DEFOGGER RELAY - FRONT CONTROLLER AND BATTERY) 
    1. Remove the defogger relay from the No. 3 relay block
    2. Disconnect the A51 front controller connector
    3. Measure the voltage according to the value (s) in the table below

      Standard voltage 

      STANDARD VOLTAGE SPECIFICATION

      Tester Connection Condition Specified Condition
      Defogger relay terminal 2 - Body ground Power switch ON (IG) 11 to 14 V
      Defogger relay terminal 5 - Body ground Always 11 to 14 V
    4. Measure the resistance according to the value (s) in the table below.

    Standard resistance 

    STANDARD RESISTANCE SPECIFICATION

    Tester Connection Condition Specified Condition
    Defogger relay terminal 1-A51-12 (R DEF) Always Below 1 Ω

    NG: REPAIR OR REPLACE HARNESS OR CONNECTOR 

    Fig 2: Identifying A51 Front Controller Connector And No.3 Relay Box Defogger Relay
    G04952246Courtesy of © TOYOTA, LICENSE AGREEMENT TMS1002

    OK: Go to Next Step 

  8. CHECK HARNESS AND CONNECTOR (REAR WINDOW DEFOGGER - DEFOGGER RELAY AND BODY GROUND) 
    1. Disconnect the S19 and W1 defogger connectors.
    2. Remove the defogger relay from the No. 3 relay block
    3. Measure the resistance according to the value (s) in the table below

      Standard resistance 

      STANDARD RESISTANCE SPECIFICATION

      Tester Connection Condition Specified Condition
      S19-1 - Defogger relay terminal 3 Always Below 1 Ω
      W1-1 -Body ground
      Defogger relay terminal 4 - Body ground
      S19-1 - Body ground Always 10 kΩ or higher

      NG: REPAIR OR REPLACE HARNESS OR CONNECTOR 

      Fig 3: Identifying S19 And W1 Defogger Connectors With No.3 Relay Box Defogger Relay
      G04952247Courtesy of © TOYOTA, LICENSE AGREEMENT TMS1002

      OK: Go to Next Step 

  9. CHECK FRONT CONTROLLER (OPERATION) 
    1. Temporarily replace the front controller with a new or normally functioning one.
    2. Check that the malfunction disappears

    OK: Malfunction disappears. 

    NG:  Go to step  10

    OK: END (FRONT CONTROLLER IS DEFECTIVE) 

  10. CHECK AIR CONDITIONING AMPLIFIER (OPERATION) 
    1. Temporarily replace the air conditioning amplifier with a new or normally functioning one (see REMOVAL )
    2. Check that the malfunction disappears.

      OK: Malfunction disappears. 

      NG: REPAIR REAR WINDOW DEFOGGER WIRE  (see REPAIR )

      OK: END (AIR CONDITIONING AMPLIFIER IS DEFECTIVE)