lemon-mirror:
Home >> Lexus >> 2008 >> LX 570 >> Repair and Diagnosis >> Engine Performance >> System >> Engine Control System - System Descriptions And Testing, On-Vehicle Inspection, Removal And Installation >> EVAP System >> Wiring Diagram

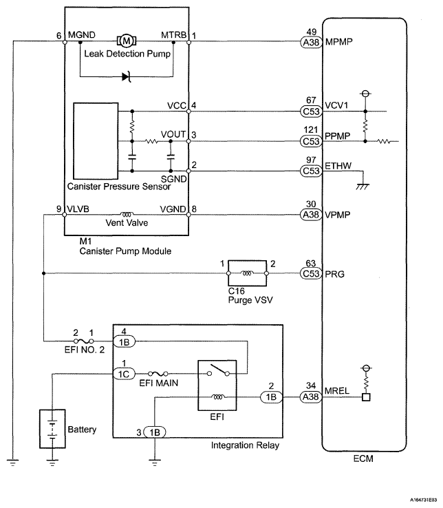
EVAP System: Wiring Diagram

Fig 1: Evaporative Emission Control System - Wiring Diagram
G05628012Courtesy of © TOYOTA, LICENSE AGREEMENT TMS1002