lemon-mirror:
Home >> Lexus >> 2008 >> SC 430 >> Repair and Diagnosis >> Engine Mechanical >> Mechanical >> Intake >> Intake System >> System Diagram

System Diagram

Fig 1: Intake System Diagram (1 Of 2)
G05289262Courtesy of © TOYOTA, LICENSE AGREEMENT TMS1002
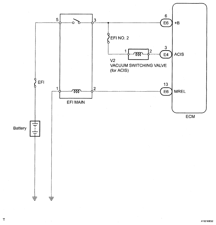
Fig 2: Intake System Diagram (2 Of 2)
G05289263Courtesy of © TOYOTA, LICENSE AGREEMENT TMS1002