lemon-mirror:
Home >> Lexus >> 2009 >> LS 460 AWD >> Repair and Diagnosis >> Engine Performance >> System >> Engine Control System - System Testing; Component Inspection, Removal & Installation >> EVAP System >> Wiring Diagram

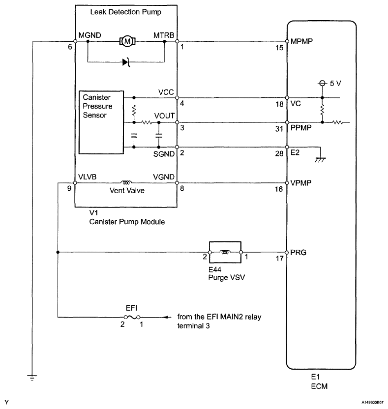
EVAP System: Wiring Diagram

Fig 1: Leak Detection Pump - Wiring Diagram
G06190058Courtesy of © TOYOTA, LICENSE AGREEMENT TMS1002