lemon-mirror:
Home >> Lexus >> 2010 >> ES 350 >> Repair and Diagnosis >> Body & Frame >> Windows >> Window Defogger (Diagnostics) >> Window Defogger System >> Rear Window Defogger System does not Operate >> Procedure

Rear Window Defogger System does not Operate: Procedure

  1. PERFORM ACTIVE TEST USING TECHSTREAM 
    1. Select the Active Test, use Techstream to issue a control command, and then check the window defogger operation.
      AIR CONDITIONER:

      Tester Display Test Part Control Range Diagnostic Note
      Defogger Relay (Rear) Turns rear window defogger OFF/ON -

      OK

      The window defogger system operates normally.

    NG → See step   5 

    OK: Go to next step 

  2. CHECK AIR CONDITIONING SYSTEM 
    1. Check the air conditioning system.

      HINT: 

      Both the window defogger system operation signal and air conditioning system operation signal are transmitted to the air conditioning amplifier assembly through same communication line.

      OK

      The air conditioning system operates normally.

    NG → GO TO  AIR CONDITIONING SYSTEM  AIR CONDITIONING SYSTEM 

    OK: Go to next step 

  3. REPLACE AIR CONDITIONING CONTROL ASSEMBLY*1 OR MULTI-DISPLAY*2 
    1. Replace the air conditioning control assembly*1 or multi-display*2.
      • *1: w/o Navigation System
      • *2: w/ Navigation System

    NEXT: Go to next step 

  4. CONFIRM REAR WINDOW DEFOGGER OPERATION 
    1. Turn the engine switch on (IG), press the defogger switch, and check that the window defogger operates.

      OK

      The window defogger system operates normally.

    NG → REPLACE A/C AMPLIFIER ASSEMBLY 

    OK → END 

  5. PERFORM ACTIVE TEST USING TECHSTREAM 
    1. Select the Active Test, use Techstream to issue a control command, and then check the DEFOG relay operation.
    2. Check that operation sound of the RR DEF relay is heard.
      Result Proceed to
      Relay operating sound is heard OK
      Relay operating sound is not heard NG

    OK → See step   9 

    NG: Go to next step 

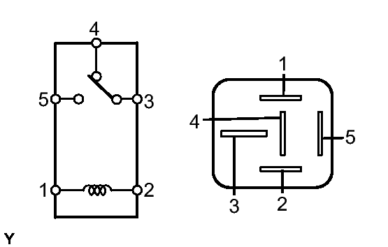
  6. INSPECT RR DEF RELAY 
    1. Remove the RR DEF relay from the engine room relay block.
      Fig 1: Identifying Defogger Relay
      GTY105913Courtesy of © TOYOTA, LICENSE AGREEMENT TMS1002
    2. Measure the resistance according to the value(s) in the table below.

      Standard resistance

      Tester Condition Specified Condition
      3 - 4 Below 1 Ω
      (when battery voltage is not applied between terminals)
      3 - 5 10 kΩ or higher
      (when battery voltage is not applied between terminals)
      3 - 5 Below 1 Ω
      (when battery voltage is applied to terminals 1 and 2)

      If the result is not as specified, replace the relay.

    NG → REPLACE RR DEF RELAY 

    OK: Go to next step 

  7. CHECK WIRE HARNESS (RR DEF RELAY - BATTERY POSITIVE) 
    1. Disconnect the RR DEF relay.
      Fig 2: Identifying RR DEF Relay Connector Terminals
      GTY123700Courtesy of © TOYOTA, LICENSE AGREEMENT TMS1002
    2. Measure the voltage according to the value(s) in the table below.

      Standard voltage

      Engine room R/B, J/B 

      Tester Connection Condition Specified Condition
      1 - Body ground Engine switch on (IG) 10 to 14 V

    NG → REPAIR OR REPLACE A/C NO. 2 FUSE, HARNESS OR CONNECTOR 

    OK: Go to next step 

  8. CHECK WIRE HARNESS (RR DEF RELAY - A/C AMPLIFIER ASSEMBLY) 
    1. Disconnect the RR DEF relay and A/C amplifier assembly connector.
      Fig 3: Checking Wire Harness (RR DEF Relay - A/C Amplifier Assembly)
      GTY118389Courtesy of © TOYOTA, LICENSE AGREEMENT TMS1002
    2. Measure the resistance according to the value(s) in the table below.

      Standard resistance

      Tester Connection Condition Specified Condition
      2 - E1-38 (RDFG) Always Below 1 Ω
      2 - Body ground Always 10 kΩ or higher

    NG → REPAIR OR REPLACE HARNESS OR CONNECTOR 

    OK → REPLACE A/C AMPLIFIER ASSEMBLY 

  9. INSPECT RR DEF RELAY 
    1. Remove the RR DEF relay from the engine room relay block.
      Fig 4: Identifying Defogger Relay
      GTY105913Courtesy of © TOYOTA, LICENSE AGREEMENT TMS1002
    2. Measure the resistance according to the value(s) in the table below.

      Standard resistance

      Tester Condition Specified Condition
      3 - 4 Below 1 Ω
      (when battery voltage is not applied between terminals)
      3 - 5 10 kΩ or higher
      (when battery voltage is not applied between terminals)
      3 - 5 Below 1 Ω
      (when battery voltage is applied to terminals 1 and 2)

      If the result is not as specified, replace the relay.

    NG → REPLACE RR DEF RELAY 

    OK: Go to next step 

  10. CHECK WIRE HARNESS (RR DEF RELAY - BATTERY POSITIVE AND BODY GROUND) 
    1. Disconnect the RR DEF relay.
      Fig 5: Identifying RR DEF Relay Connector Terminals
      GTY123700Courtesy of © TOYOTA, LICENSE AGREEMENT TMS1002
    2. Measure the voltage and resistance according to the value(s) in the table below.

      Standard resistance

      Engine room R/B, J/B 

      Tester Connection Condition Specified Condition
      4 - Body ground Always Below 1 Ω

      Standard voltage

      Engine room R/B, J/B 

      Tester Connection Condition Specified Condition
      5 - Body ground Always 10 to 14 V

    NG → REPAIR OR REPLACE RR DEF FUSE, HARNESS OR CONNECTOR 

    OK: Go to next step 

  11. INSPECT NOISE FILTER 
    1. Disconnect the noise filter connector.
      Fig 6: Identifying L20 Noise Filter Connector
      GTY126640Courtesy of © TOYOTA, LICENSE AGREEMENT TMS1002
    2. Measure the resistance according to the value(s) in the table below.

      Standard resistance

      Tester Connection Condition Specified Condition
      L20-1 - L20-2 Always Below 1 Ω
      L20-1 - Body ground Always 10 kΩ or higher

    NG → REPLACE NOISE FILTER 

    OK: Go to next step 

  12. CHECK WIRE HARNESS (RR DEF RELAY - NOISE FILTER) 
    1. Disconnect the RR DEF relay and defogger wire connectors.
      Fig 7: Checking Wire Harness (RR DEF Relay - Noise Filter)
      GTY118391Courtesy of © TOYOTA, LICENSE AGREEMENT TMS1002
    2. Measure the resistance according to the value(s) in the table below.

      Standard resistance

      Tester Connection Condition Specified Condition
      3 - L20-2 Always Below 1 Ω
      3 - Body ground Always 10 kΩ or higher

    NG → REPAIR OR REPLACE HARNESS OR CONNECTOR 

    OK: Go to next step 

  13. CHECK WIRE HARNESS (NOISE FILTER - DEFOGGER WIRE CONNECTOR) 
    1. Measure the resistance according to the value(s) in the table below.
      Fig 8: Checking Wire Harness (Noise Filter - Defogger Wire Connector)
      GTY118390Courtesy of © TOYOTA, LICENSE AGREEMENT TMS1002

      Standard resistance

      Tester Connection Condition Specified Condition
      L20-1 - L25-1 Always Below 1 Ω
      L20-1 - Body ground Always 10 kΩ or higher

    NG → REPAIR OR REPLACE HARNESS OR CONNECTOR 

    OK: Go to next step 

  14. CHECK WIRE HARNESS (DEFOGGER WIRE CONNECTOR - BODY GROUND) 
    1. Measure the resistance according to the value(s) in the table below.
      Fig 9: Identifying N1 Connector Terminals
      GTY118784Courtesy of © TOYOTA, LICENSE AGREEMENT TMS1002

      Standard resistance

      Tester Connection Condition Specified Condition
      N1-1 - Body ground Always Below 1 Ω

    NG → REPAIR OR REPLACE HARNESS OR CONNECTOR 

    OK → REPAIR OR REPLACE REAR WINDOW DEFOGGER WIRE