lemon-mirror:
Home >> Lexus >> 2012 >> HS 250h >> Repair and Diagnosis >> Electrical >> Body Electrical >> OEM System Circuits >> Tire Pressure Warning >> Notes

Tire Pressure Warning: Notes

Fig 1: Tire Pressure Warning - Wiring Diagram (1 Of 3)
G08911502Courtesy of © TOYOTA, LICENSE AGREEMENT TMS1002
Fig 2: Tire Pressure Warning - Wiring Diagram (2 Of 3)
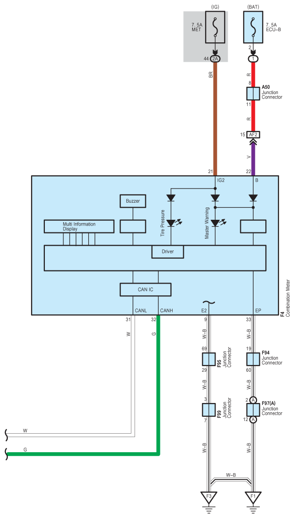
G08911503Courtesy of © TOYOTA, LICENSE AGREEMENT TMS1002
Fig 3: Tire Pressure Warning - Wiring Diagram (3 Of 3)
G08911504Courtesy of © TOYOTA, LICENSE AGREEMENT TMS1002