lemon-mirror:
Home >> Lincoln >> 1985 >> Mark VII Base, 5.0 F >> Repair and Diagnosis >> Engine Performance >> System >> EGR System - Diesel >> Component Testing >> Notes

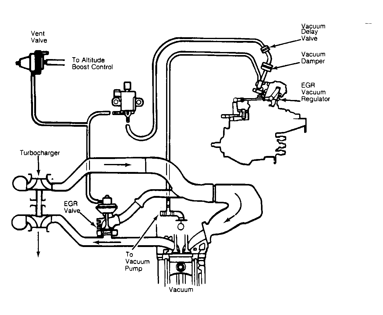
Component Testing: Notes

NOTE: Verify that EGR vacuum hoses are connected to correct fittings. See Figure . See that vacuum delay valve is installed in the correct direction (Black Side toward EGR solenoid).