lemon-mirror:
Home >> Lincoln >> 2014 >> Navigator Base, RWD >> Repair and Diagnosis >> Electrical >> Body Electrical >> OEM Ground Distribution >> Grounds >> Notes

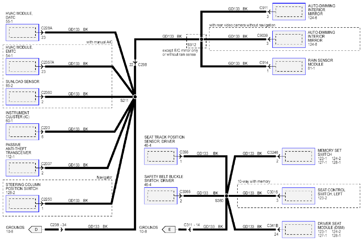
OEM Ground Distribution: Grounds: Notes

Fig 1: Grounds System - Wiring Diagram (1 Of 3)
G09220348Courtesy of FORD MOTOR CO.
Fig 2: Grounds System - Wiring Diagram (2 Of 3)
G09220351Courtesy of FORD MOTOR CO.
Fig 3: Grounds System - Wiring Diagram (3 Of 3)
G09220354Courtesy of FORD MOTOR CO.