lemon-mirror:
Home >> MG >> 1977 >> Midget >> Repair and Diagnosis >> Engine Performance >> Wiring Diagrams >> Wiring Diagram

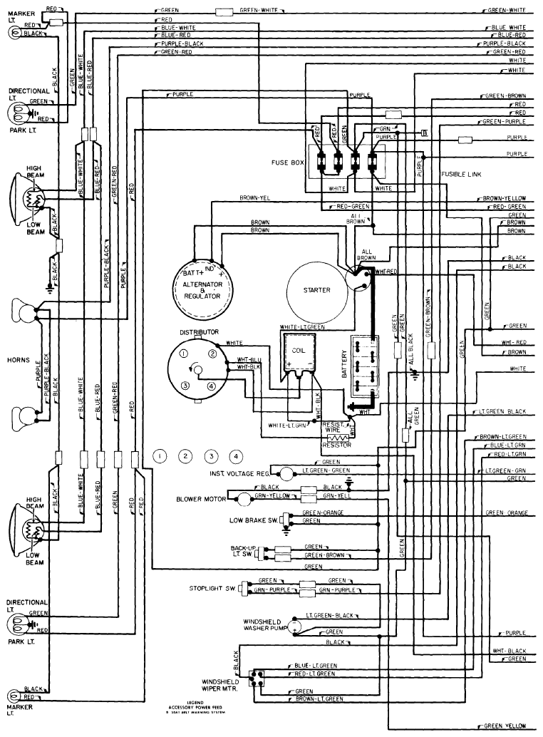
Wiring Diagrams: Wiring Diagram

Fig 1: Wiring Diagram - Midget (1 of 2)
G09303324Courtesy of NOT AVAILABLE
Fig 2: Wiring Diagram - Midget (2 of 2)
G09303325Courtesy of NOT AVAILABLE