lemon-mirror:
Home >> Mazda >> 1982 >> B2000 Base >> Repair and Diagnosis >> Electrical >> Body Electrical >> Wiper/Washer Systems >> Removal & Installation >> Wiper Switch >> Installation

Wiper Switch: Installation

To install, reverse removal procedure.

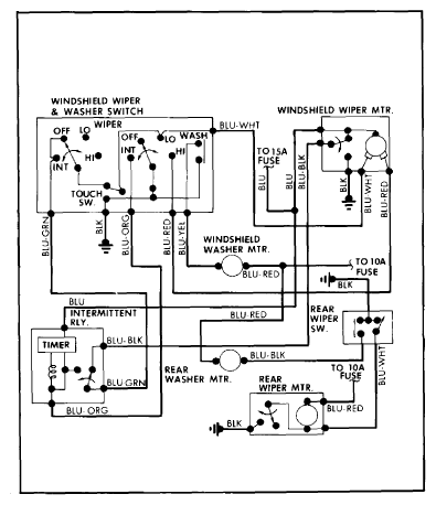
Fig 1: Mazda GLC Hatchback Wiring Diagram
G09331881Courtesy of MAZDA MOTORS CORP.
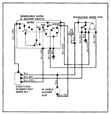
Fig 2: Mazda GLC Wagon Wiring Diagram
G09331882Courtesy of MAZDA MOTORS CORP.
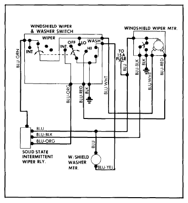
Fig 3: Mazda RX7 Wiring Diagram
G09331883Courtesy of MAZDA MOTORS CORP.
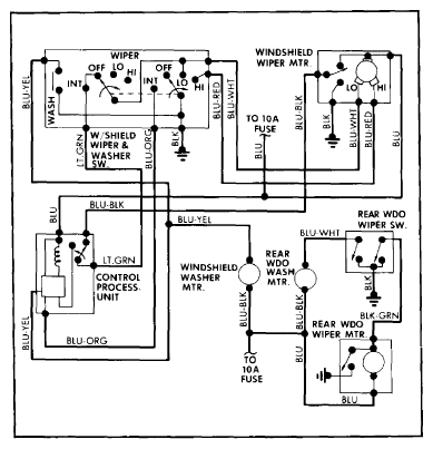
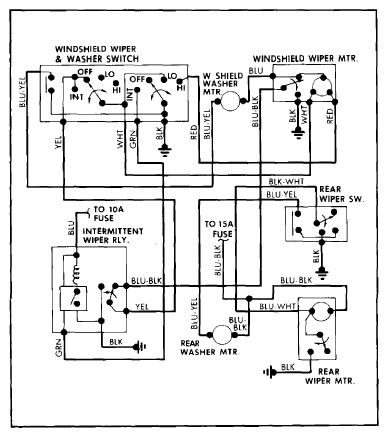
Fig 4: Mazda B2000 and B2200 Wiring Diagram
G09331884Courtesy of MAZDA MOTORS CORP.
Fig 5: Mazda 626 Wiring Diagram
G09331885Courtesy of MAZDA MOTORS CORP.