lemon-mirror:
Home >> Mazda >> 1982 >> B2200 >> Repair and Diagnosis >> Engine Mechanical >> Fuel System >> Diesel Fuel Injection >> Testing >> Injectors

Diesel Fuel Injection: Testing: Injectors

  1. Remove injection nozzles from engine and install each nozzle in turn on an injector tester. Test the injectors using diesel fuel at room temperature. Bleed the air out of the tester by pumping the handle several times.
  2. Slowly lower tester handle and note the pressure shown on gauge when injector nozzle opens. Injection starting pressure should be 1920-1990 psi (135-140 kg/cm2 ). If injection starting pressure is not to specifications, adjust pressure by changing the return spring shim.
  3. Shims are available in sizes from 0.0197" (0.5 mm) to 0.06" (1.54 mm) in increments of 0.016" (0.04 mm). Changing shim thickness 1 size should result in a 68 psi (4.8 kg/cm2 ) change in injection starting pressure.
  4. Using the injector tester, apply 1636-1706 psi (115-120 kg/cm2 ) to injector. No fuel leakage should occur at this pressure range. If leakage does occur, injector must be disassembled and repaired or replaced.
  5. Build up pressure in the injector tester to just below injection starting pressure. Quickly lower handle on tester and observe fuel spray pattern. Fuel should be uniformly atomized and should form a narrow cone projecting straight out of the end of the nozzle. See Figure.
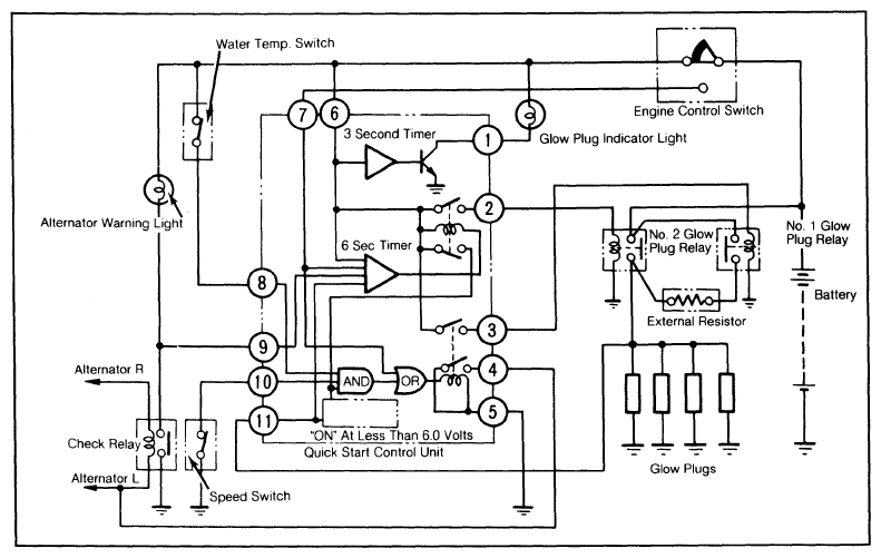
Fig 1: Quick Start System Schematic Diagram
G09315409Courtesy of MAZDA MOTORS CORP.