lemon-mirror:
Home >> Mazda >> 1993 >> RX-7 Automatic >> Repair and Diagnosis >> Engine Performance >> System >> Engine Controls - Tests W/Codes >> Trouble Code Identification >> Code 16: (EGR Switch - Ca)

Code 16: (EGR Switch - Ca)

Fig 1: Trouble Code No. 16 - Diagnostic Flowchart
G93D80625Courtesy of MAZDA MOTORS CORP.
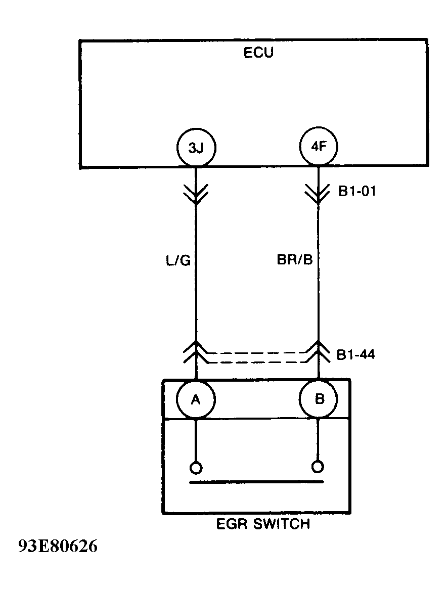
Fig 2: Trouble Code No. 16 - Schematic
G93E80626Courtesy of MAZDA MOTORS CORP.