lemon-mirror:
Home >> Mazda >> 1993 >> RX-7 Automatic >> Repair and Diagnosis >> Engine Performance >> System >> Engine Controls - Tests W/Codes >> Trouble Code Identification >> Code 51: (Fuel Pump Relay)

Code 51: (Fuel Pump Relay)

Fig 1: Trouble Code No. 51 - Diagnostic Flowchart
G93G80669Courtesy of MAZDA MOTORS CORP.
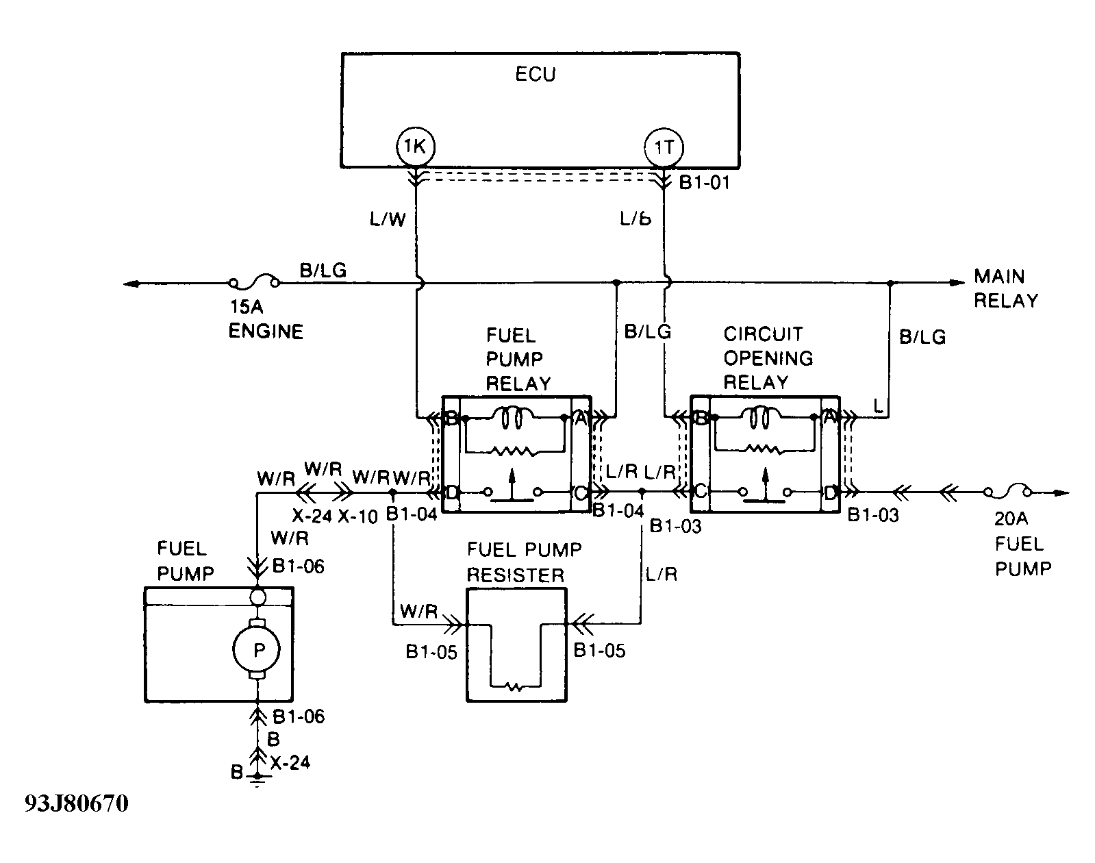
Fig 2: Trouble Code No. 51 - Schematic
G93J80670Courtesy of MAZDA MOTORS CORP.