lemon-mirror:
Home >> Mazda >> 1993 >> RX-7 Automatic >> Repair and Diagnosis >> Engine Performance >> System >> Engine Controls - Tests W/Codes >> Trouble Code Identification >> Code 54: (Air Pump Relay)

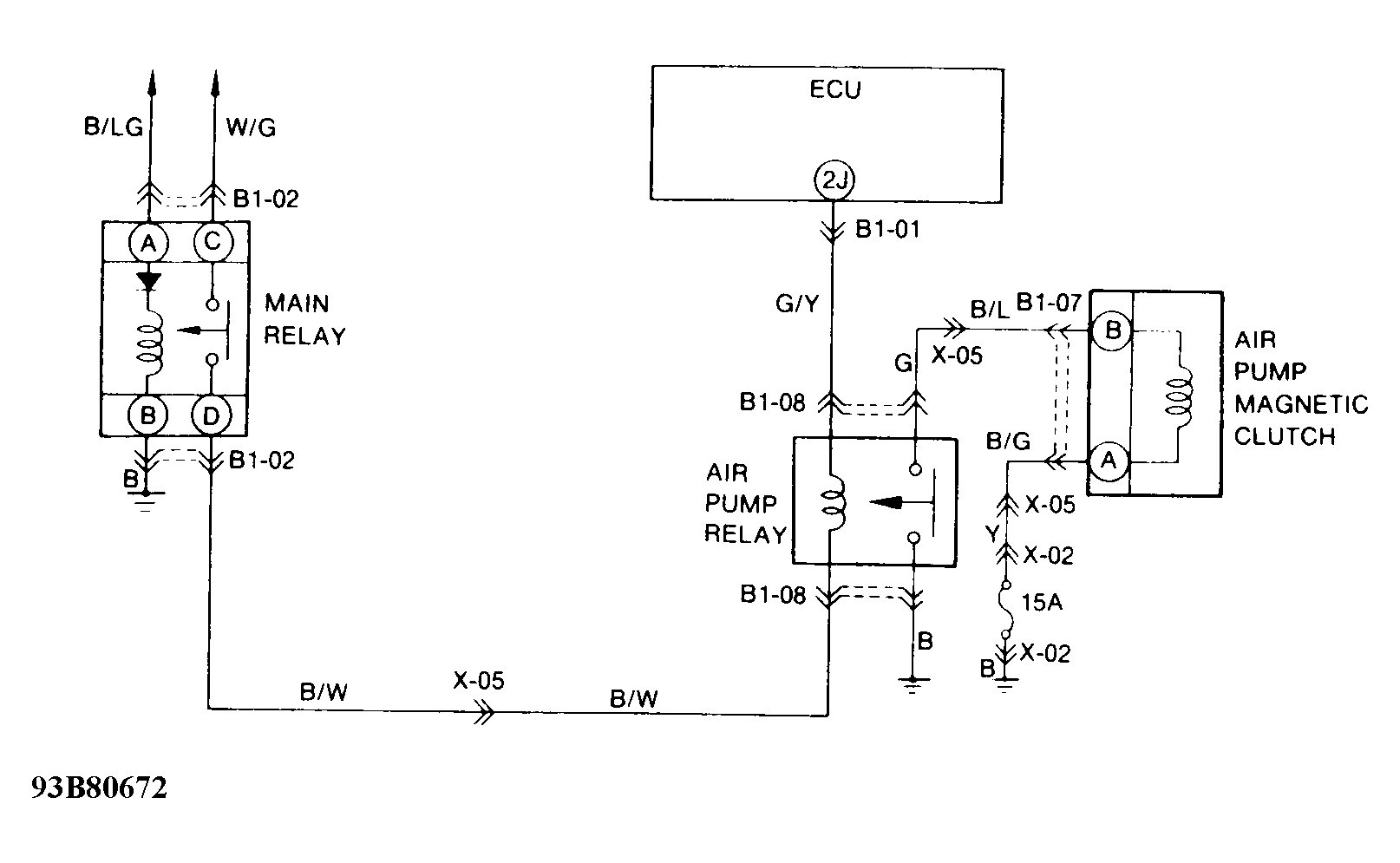
Code 54: (Air Pump Relay)

Fig 1: Trouble Code No. 54 - Diagnostic Flowchart
G93A80671Courtesy of MAZDA MOTORS CORP.
Fig 2: Trouble Code No. 54 - Schematic
G93B80672Courtesy of MAZDA MOTORS CORP.